ГОСТ 33008-2014 (EN 13229:2005). Камины открытые и каминные вставки, работающие на твердом топливе
МЕЖГОСУДАРСТВЕННЫЙ СТАНДАРТ
КАМИНЫ ОТКРЫТЫЕ И КАМИННЫЕ ВСТАВКИ, РАБОТАЮЩИЕ НА ТВЕРДОМ ТОПЛИВЕ
Требования и методы испытаний
Inset appliances including open fires fired by solid fuels. Requirements and test methods
МКС 97.100.30
Дата введения 2016-01-01
Содержание
4. Материалы, конструкция, исполнение
6. Требования к производственной мощности
Приложение А. Методика испытаний
Приложение B. Испытательное и рекомендованное топливо
Предисловие
Цели, основные принципы и порядок проведения работ по межгосударственной стандартизации установлены ГОСТ 1.0-92 "Межгосударственная система стандартизации. Основные положения" и ГОСТ 1.2-2009 "Межгосударственная система стандартизации. Стандарты межгосударственные, правила и рекомендации по межгосударственной стандартизации. Правила разработки, принятия, применения, обновления и отмены"
Сведения о стандарте
1. ПОДГОТОВЛЕН Федеральным государственным унитарным предприятием "Всероссийский научно-исследовательский институт стандартизации и сертификации в машиностроении" (ВНИИНМАШ) на основе собственного аутентичного перевода на русский стандарта, указанного в пункте 5
2. ВНЕСЕН Федеральным агентством по техническому регулированию и метрологии (Росстандарт)
3. ПРИНЯТ Межгосударственным советом по стандартизации, метрологии и сертификации по переписке (протокол от 20 октября 2014 г. N 71-П)
4. Приказом Федерального агентства по техническому регулированию и метрологии от 9 июня 2015 г. N 582-ст межгосударственный стандарт ГОСТ 33008-2014 (EN 13229:2005) введен в действие в качестве национального стандарта Российской Федерации с 1 января 2016 г.
5. Настоящий стандарт модифицирован по отношению к европейскому региональному стандарту EN 13229:2005* Inset appliances including open fires fired by solid fuels - Requirements and test methods (Камины открытые и каминные вставки, работающие на твердом топливе. Требования и методы испытания) путем изменения отдельных фраз (слов, значений показателей, ссылок)
6. ВВЕДЕН ВПЕРВЫЕ
1. Область применения
Настоящий стандарт устанавливает требования к устройству, изготовлению, компоновке, безопасности и теплопроизводительности (КПД и выброс), инструкции и маркировке вместе с соответствующими методиками испытаний и испытательным топливом для проверки соответствия образцу каминных встраиваемых устройств и открытых каминов для твердого топлива.
Настоящий стандарт распространяется на загружаемые вручную топки, приведенные в таблице 1, в категориях 1b, 1с, 2b, 2с, 3а, 3b и 3с. Облицовка этих топок связана со зданием, за исключением отдельно стоящих топок и встраиваемых устройств, устанавливаемых в каминные ниши или облицовку.
Настоящий стандарт охватывает также встраиваемые устройства для изразцовых и оштукатуренных печей без водоносных элементов конструкции с номинальной теплопроизводительностью до 15 кВт включительно, в соответствии с колонкой 1 таблицы 1.
Настоящий стандарт не распространяется на топки с нагнетателем воздуха для горения.
Такие устройства обогревают помещения, в которых они установлены. Если они оснащены водоводными элементами конструкции, они нагревают воду в системе отопления и/или хозяйственно-питьевую воду. В соответствии с руководством изготовителя по эксплуатации такие устройства могут сжигать либо твердое минеральное топливо, торфяные брикеты, поленья, древесные брикеты, либо несколько видов такого топлива.
Элементы конструкции открытых очагов, например напольный колосник с соответствующей передней пластиной, поставляемые изготовителем для установки в имеющемся пожаробезопасном и теплоизолированном помещении, настоящим стандартом не охватываются.
Таблица 1 - Классификация топок
| Наименование показателя | а) Отдельно стоящие или встраиваемые топки без функциональных изменений | b) Отдельно стоящие или встраиваемые топки с функциональными изменениями | с) Встраиваемые в нишу или облицовку устройства |
| 1 Топки с закрытыми дверцами топочной камеры | ГОСТ 33013 | По настоящему стандарту | По настоящему стандарту |
| 2 Топки с открытыми или закрытыми дверцами топочной камеры | ГОСТ 33013 | По настоящему стандарту | По настоящему стандарту |
| 3 Топки без дверец топочной камеры | По настоящему стандарту | По настоящему стандарту | По настоящему стандарту |
Примечание - Без функциональных изменений означает изменение облицовки топки, изменяющее теплоотдачу, но не влияющее на сжигание.
2. Нормативные ссылки
В настоящем стандарте использованы нормативные ссылки на следующие стандарты:
- ГОСТ 147-95 Топливо твердое минеральное. Определение высшей теплоты сгорания и вычисление низшей теплоты сгорания
- ГОСТ 380-2005 Сталь углеродистая обыкновенного качества. Марки
- ГОСТ 1050-88 Прокат сортовой, калиброванный, со специальной отделкой поверхности из углеродистой качественной конструкционной стали. Общие технические условия
- ГОСТ 1412-85 Чугун с пластинчатым графитом для отливок. Марки
- ГОСТ 2059-95 Топливо твердое минеральное. Определение содержания общей серы. Метод сжигания при высокой температуре
- ГОСТ 2408.4-98 Топливо твердое минеральное. Метод определения углерода и водорода сжиганием при высокой температуре
- ГОСТ 2533-88 Калибры для трубной цилиндрической резьбы. Допуски
- ГОСТ 5520-79 Прокат листовой из углеродистой, низколегированной и легированной стали для котлов и сосудов, работающих под давлением. Технические условия
- ГОСТ 6211-81 Основные нормы взаимозаменяемости. Резьба трубная коническая
- ГОСТ 6357-81 Основные нормы взаимозаменяемости. Резьба трубная цилиндрическая
- ГОСТ 6382-2001 Топливо твердое минеральное. Методы определения выхода летучих веществ
- ГОСТ 7157-79 Калибры для трубной конической резьбы. Типы. Основные размеры и допуски
- ГОСТ 7293-85 Чугун с шаровидным графитом для отливок. Марки
- ГОСТ 8606-93 Топливо твердое минеральное. Определение общей серы. Метод Эшка
- ГОСТ 9516-92 Уголь. Метод прямого весового определение влаги в аналитической пробе
- ГОСТ 11022-95 Топливо твердое минеральное. Методы определения зольности
- ГОСТ 19903-74 Прокат листовой горячекатаный. Сортамент
- ГОСТ 20330-91 Уголь. Метод определения показателя вспучивания в тигле
- ГОСТ 27589-91 Кокс. Метод определения влаги в аналитической пробе
- ГОСТ 28874-2004 Огнеупоры. Классификация
- ГОСТ 33013-2014 Обогреватели комнатные, работающие на твердом топливе. Требования и методы испытаний
Примечание - При пользовании настоящим стандартом целесообразно проверить действие ссылочных стандартов в информационной системе общего пользования - на официальном сайте Федерального агентства по техническому регулированию и метрологии в сети Интернет или по ежегодному информационному указателю "Национальные стандарты", который опубликован по состоянию на 1 января текущего года, и по выпускам ежемесячного информационного указателя "Национальные стандарты" за текущий год. Если ссылочный стандарт заменен (изменен), то при пользовании настоящим стандартом следует руководствоваться заменяющим (измененным) стандартом. Если ссылочный стандарт отменен без замены, то положение, в котором дана ссылка на него, применяется в части, не затрагивающей эту ссылку.
3. Термины и определения
В настоящем стандарте применены следующие термины с соответствующими определениями.
3.1. Топки
3.1.1 топка с водоводными элементами конструкции: Устройства, обогревающие воздух и воду как единый элемент.
3.1.2 топки непрерывного горения: Устройства, отапливающие за счет прогорания и отвечающие требованиям к продолжительному горению.
3.1.3 каминная ниша: Проем в боковой стенке дымовой трубы или стене помещения, в котором устанавливают топку, сооруженный из негорючих материалов и имеющий вытяжку для газообразных отходов.
3.1.4 облицовка топок: Блок, состоящий из негорючих стенок, основы и перекрытия, окружающий калорифер и теплообменник и образующий пространство, из которого теплый воздух поступает в жилые комнаты, например через воздушные решетки.
3.1.5 отдельно стоящая топка: Топка, которую не требуется встраивать в нишу или облицовку и не связанная со зданием, за исключением соединительного устройства.
3.1.6 каминная вставка, каминный футляр: Топка с дверцами топочной камеры или без них, встраиваемая в нишу, отделку или топочную камеру открытого камина.
3.1.7 топка непрерывного горения: Топка, предлагающая возможность отопления благодаря непрерывному режиму работы и отвечающая требованиям к удержанию жара.
Примечание - В соответствии со сжигаемым топливом топка может быть непрерывного или временного горения.
3.2. Термины и определения, обусловленные эксплуатацией
3.2.1 зольность топлива: Твердая составляющая, остающаяся после полного сгорания топлива.
3.2.2 основной жар: Масса горящего топлива, обеспечивающая воспламенение загружаемого испытательного топлива.
Примечание - Может быть указана изготовителем.
3.2.3 выгорание: Потеря массы топлива за единицу времени.
3.2.4 воздух для горения: Подаваемый в топочную камеру воздух, служащий целиком или частично для сжигания топлива.
3.2.5 газообразные продукты сгорания: Возникающие внутри топочной камеры при сгорании топлива газообразные соединения.
3.2.6 коэффициент полезного действия: Указываемое во время испытаний в процентах соотношение общей производительности и общей подачи тепла.
3.2.7 рабочее давление: Разница между статическим давлением воздуха в месте установки и статическим давлением газообразных отходов в точке измерений.
3.2.8 газообразные отходы: Газообразные соединения, покидающие выхлопной патрубок топочной камеры и выходящие в соединительный элемент.
3.2.9 поток массы газообразных отходов: Отводимая из топочной камеры масса газообразных отходов за единицу времени.
3.2.10 температура газообразных отходов: Температура газообразных отходов в определенной точке измерительного участка.
3.2.11 тепловая нагрузка: Количество энергии, подаваемое с топливом в топочную камеру.
3.2.12 максимальное рабочее давление воды: Предельное давление, до уровня которого водоводные элементы конструкции топки могут надежно эксплуатироваться.
3.2.13 номинальная теплопроизводительность: Указываемая изготовителем общая теплопроизводительность топки без аккумулирования, достигаемая при сгорании установленного топлива в определенных условиях испытаний.
3.2.14 вспомогательный инструмент: Относящееся к топке устройство для манипуляций с подвижными, регулируемыми и/или горячими рукоятками управления.
3.2.15 повторная растопка: Способность огня без внешней поддержки после определенного времени горения вновь воспламенять имеющееся или загружаемое топливо.
3.2.16 удержание жара: Свойство топки временного горения без последующей загрузки топлива, зависящее от типа топки и сжигаемого топлива, и без вмешательства в процесс горения так поддерживать горение в течение определенного минимального времени горения, чтобы по окончании опыта горящий слой вновь загорался.
3.2.17 продолжительность горения: Отрезок времени, в течение которого сжигание одной отдельной порции топлива может поддерживаться без вмешательства пользователя.
3.2.18 остаточные продукты сгорания: Зола, включая горючие составные части, собираемые в зольной камере.
3.2.19 испытательное давление при контроле технологического процесса: Давление во всех водяных магистралях в ходе контроля технологического процесса или сборщиком во время установки.
3.2.20 способность к непрерывному горению: Способность топки без загрузки топлива и вмешательства в процесс горения определенный минимальный отрезок времени продолжать горение в режиме уменьшения, чтобы по окончании эксперимента горящий слой вновь загорался.
3.2.21 теплопроизводительность в режиме уменьшения: Указанная в условиях испытаний для малой нагрузки теплопроизводительность.
3.2.22 теплопроизводительность объема топки: Количество тепла, подаваемое в топочный объем за счет конвекции и излучения.
3.2.23 устойчивый режим: Режим эксплуатации, при котором измеряемые в последовательные одинаковые промежутки времени параметры значительно не изменяются.
3.2.24 температура в накопителе топлива: Температура, измеренная в самом горячем месте возможного хранения топлива.
3.2.25 общая теплопроизводительность: Выделяемое топкой полезное тепло.
3.2.26 давление при проверке соответствия образцу: Давление, испытываемое всеми водоводными элементами конструкции контролируемого изделия.
3.2.27 температура подачи воды: Температура воды в патрубке подачи воды.
3.2.28 теплопроизводительность воды: Среднее значение теплопроизводительности для воды во время испытаний.
3.2.29 температура рециркуляции воды: Температура в рециркуляционном патрубке топки.
3.2.30 теплопроизводительность: Выделяемое топкой полезное тепло.
3.2.31 аккумулируемая теплопроизводительность: Отдаваемое топкой с теплосборником полезное количество тепла (в килограммах), достигаемое при определенном испытании по А.4.10 с указанной изготовителем массой испытательного топлива.
3.1.8 открытый камин: Связанная со зданием негорючими материалами каминная вставка или футляр.
3.1.9 отопительный прибор: Топка с обычно закрытыми дверцами топочной камеры, подающая тепло за счет излучения или конвекции и теплой воды, если она оснащена водоводными элементами конструкции.
3.1.10 встраиваемые в изразцовые (кафельные) или оштукатуренные печи нагревательные устройства: Топка, состоящая из калорифера и смежного газохода топочного газа, образующая газовый тракт, обнесенная облицовкой.
3.3. Элементы конструкции, характеристики
3.3.1 регулирование воздуха: Ручное или автоматическое устройство для регулировки поступающего для сжигания количества воздуха.
3.3.2 воздушная решетка: Элемент конструкции во впускных и выпускных отверстиях для распределения конвекционного воздуха.
3.3.3 ящик для золы: Выдвижной ящик для приема выпадающих из колосниковой решетки остаточных продуктов сгорания.
3.3.4 зольная камера: Изолированное пространство для приема остаточных продуктов горения или ящика для золы.
3.3.5 водоводные элементы конструкции: Встроенный или поставляемый отдельно резервуар топки для твердого топлива, в котором подогревается вода.
3.3.6 газовый тракт водонагревательного узла: Элемент подачи топочного газа, полностью или частично образуемого водонагревательным узлом.
3.3.7 дно топочной камеры - колосниковая решетка: Часть топки в основании или в зольной камере, несущая колосниковую решетку, через которую остаточные продукты горения падают в ящик для золы и через которую могут выходить газообразные отходы.
3.3.8 загрузочная дверца: Дверца, закрывающая загрузочное отверстие.
3.3.9 селектор топлива: Устройство для регулировки первичного и/или вторичного воздуха в зависимости от сжигаемого топлива.
3.3.10 поверхность горения: Покрытая горючим веществом поверхность, которая может иметь отверстия для доступа воздуха для горения или продуктов горения.
3.3.11 устройство регулировки воздуха для горения: Механизм для регулировки первичного и/или вторичного воздуха после требуемой продолжительности горения.
3.3.12 устройство для изменения направления: Устройство для изменения направления газообразных продуктов сгорания.
3.3.13 запорное устройство: Устройство для запирания тракта топочного газа неработающей топки.
3.3.14 сужающее устройство: Устройство для изменения сопротивления в тракте газообразных отходов.
3.3.15 устройство удаления золы: Механизм для движения или встряхивания остатков продуктов сгорания для удаления их из колосниковой решетки.
Примечание - В некоторых топках они могут служить для изменения положения напольных колосников.
3.3.16 прямой нагрев воды: Система нагрева, в которой хозяйственно-питьевая вода нагревается котлом напрямую циркуляцией теплой воды.
3.3.17 устройство добавочного воздуха: Впускное устройство для подачи воздуха за колосниковой решеткой для регулирования рабочего давления.
3.3.18 топочная камера, камера горения: Часть топки, в которой сгорает топливо.
3.3.19 отверстие топочной камеры: Отверстие в топочной камере, через которое можно загружать топочную камеру.
3.3.20 дверца топки/дверца топочной камеры: Дверца, через которую можно наблюдать за пламенем и открывающаяся для заполнения колосниковой решетки топливом.
3.3.21 переходник для газообразных отходов: Фитинг, уравнивающий изменения элементов конструкции по величине и поперечному сечению.
3.3.22 приспособление для растопки: Устройство, позволяющее в открытом положении прямой отвод топочного газа к выхлопному патрубку.
Примечание - Может также помогать при растопке или служить для предотвращения загрязнения дымовых труб копотью и сажей.
3.3.23 соединительный элемент: Канал, через который газообразные отходы отводятся от выхлопных патрубков в тракт дымовой трубы.
3.3.24 выхлопной патрубок: Неотъемлемая часть топки для подключения соединительного элемента, позволяющего свободный отвод продуктов сгорания в дымовую трубу.
3.3.25 газоход топочного газа: Часть топки, через которую газообразные отходы выходят из топочной камеры в выхлопной патрубок.
3.3.26 вертикальные колосники/вертикальная пластина: Закрепленная на передней части отверстия топочной камеры решетка или пластина, предотвращающая выпадение топлива и золы и/или изменяющая вместимость топочной камеры.
3.3.27 засыпная шахта: Пространство для топлива внутри топки, из которого топливо попадает в топочную камеру.
3.3.28 непрямой подогрев воды: Система подогрева, в которой хозяйственно-питьевая вода нагревается в первичном нагревателе, через который циркулирует вода из котла, без смешивания хозяйственно-питьевой воды и воды в системе отопления.
3.3.29 встроенный накопитель топлива (отделение для хранения топлива): Ограниченное пространство как часть топки, не связанная напрямую с камерой горения, в которой создаются запасы топлива, доставленного для эксплуатации в камере горения.
3.3.30 первичный воздух: Протекающий через слой топлива на колосниковой решетке воздух для горения.
3.3.31 предохранительные теплообменники: Теплообменники, которые отводят из топки избыточное тепло.
3.3.32 вторичный воздух: Воздух, подаваемый с целью полного сгорания покидающих слой топлива на колосниковой решетке газов.
3.3.33 система термической защиты с контуром охлаждающей воды: Управляемое температурой подачи воды механическое устройство, которое при достижении установленной температуры подачи воды открывает сток циркуляционного контура предохранительного теплообменника.
3.3.34 термостат: Управляемое температурой устройство, автоматически изменяющее площадь поперечного сечения подачи воздуха для горения.
3.3.35 рабочие поверхности: Все поверхности топки для передачи тепла в окружающую атмосферу.
Примечание - В соответствии с настоящим стандартом все крупные поверхности, включая поверхности соединительных элементов, классифицируются как рабочие поверхности, поскольку они предусмотрены для передачи тепла в место установки.
3.3.36 теплосборник: Часть топки, образующая из керамических материалов газоход топочного газа для отдаваемого калорифером накопленного тепла.
3.3.37 задача для аккумулирующего режима: Количество энергии, предоставляемое топливом топке для аккумулирующего режима.
3.3.38 смотровое стекло: Стекло, позволяющее наблюдать за пламенем.
3.3.39 смежный газоход топочного газа: Устройство, служащее для цели увеличения поверхности нагрева, связанное с калорифером соответствующей трубой топочного газа.
Примечание - При известных условиях служит аккумулированию тепла.
3.3.40 калорифер: Элемент конструкции топки, в которой сжигается топливо.
3.3.41 патрубок топочного газа калорифера: Часть калорифера для крепления трубы топочного газа (см. рисунок А.13).
3.3.42 самостоятельно регулируемая нагревательная вставка: Нагревательная вставка с регулятором температуры мощности или температуры помещения в определенных случаях, за счет работающих от вспомогательной энергии регулировочных устройств.
3.3.43 регулятор температуры помещения: Устройство, автоматически поддерживающее заданную вручную температуру помещения.
3.4. Топливо
3.4.1 рекомендуемое топливо: Топливо обычного стандартного качества, приведенное в инструкции изготовителя, с помощью которого достигается мощность при сжигании, требуемая настоящим стандартом.
3.4.2 твердое топливо: Натуральное твердое минеральное топливо или такое же изготовленное из него, а также дрова, древесные и торфяные брикеты.
3.4.3 твердое минеральное топливо: Каменный, бурый уголь, кокс и изготовленное из них топливо.
3.4.4 испытательное топливо: Характерное для своего типа топливо обычного стандартного качества, используемое для испытаний топок.
4. Материалы, конструкция, исполнение
4.1. Документация для изготовления
Для идентификации топок изготовитель обязан представить имеющиеся документы и/или сборочные чертежи с указанием размеров, на которых указаны основная форма и устройство топки. Следует выдерживать технические данные и характеристики, которые учитываются при принятии решения касательно отправки для контроля изделия в процессе производства по 9.2.1 или, если в топку внесены изменения, для выборочного контроля качества в соответствии с 9.2.2 группы или серии топок. Копия учитываемых при принятии решения технических данных и характеристик заимствуется в документацию для производства каждой топки.
Документация и/или чертежи должны содержать как минимум следующие данные:
- спецификацию материалов, использованных при изготовлении топки;
- номинальную теплопроизводительность, кВт, при использовании рекомендованного изготовителем топлива;
Если топка оснащена водоводными элементами конструкции, дополнительно следует указать следующие подробные сведения:
- примененные при изготовлении водоводных элементов конструкции методы сварки;
- допустимая максимальная рабочая температура воды, °С;
- допустимое максимальное рабочее давление, Па;
- давление при проверке соответствия образцу, Па;
- теплопроизводительность, кВт.
Примечание - Достаточно символа для типа сварного шва.
4.2 Общее исполнение
Форма и размеры элементов конструкции и оборудования, метод разработки и производства, а если собирается на месте - сборка и установка, должны обеспечить надежную и безопасную работу топки при эксплуатации согласно соответствующим испытаниям в условиях соответствующих механических, химических и термических нагрузок, чтобы в обычном режиме эксплуатации в место установки не попадали представляющим опасность образом газообразные продукты сгорания и не выпадал жар.
Элементы конструкции, например обшивка, элементы управления, предохранительные устройства и электрические принадлежности следует расположить таким образом, чтобы температура их поверхности в описанных в 4.7 условиях испытаний не превышала значений, установленных изготовителем или соответствующими стандартами на элементы конструкции.
Ни одна из деталей не должна содержать асбест или состоять из него. Тугоплавкие припои, содержащие кадмий, применять не допускается.
Используемый изоляционный материал должен состоять из негорючих компонентов и на месте использования не должен представлять известных рисков для здоровья.
Примечание - Изоляционный материал должен выдерживать нормальные термические и механические нагрузки.
Элементы конструкции, которые регулярно заменяют или устанавливают, следует рассчитать или маркировать так, чтобы их можно было правильно установить.
Элементы конструкции, служащие для уплотнения, следует зафиксировать винтами, манжетами или сваркой так, чтобы предотвратить негерметичность для воздуха, воды или продуктов сгорания.
Места, где уплотнение изготовлено с огнеупорным цементом, следует подпереть прилегающими металлическими поверхностями.
Если топка оснащена водоводными элементами конструкции, то в отношении материалов исполнения и намеченного использования они должны отвечать требованиям 4.13.
При наличии водоводных элементов конструкции, они должны безопасно эксплуатироваться при указанном изготовителем максимальном давлении и отвечать требованиям, описанным в 5.8.
4.3 Выхлопной патрубок
Подключение выхлопного патрубка или муфты необходимо устроить так, чтобы обеспечить газонепроницаемое соединение соединительного элемента и топки. Выхлопной патрубок должен обеспечивать уверенное соединение с предлагаемым изготовителем соединительным элементом. Если соединительный элемент охватывает выхлопной патрубок (или соединительный фланец) снаружи, насадочная длина должна составлять минимум 25 мм для диаметра до 160 мм и минимум 40 мм для диаметра более 160 мм. Соединительные элементы, вставленные в муфту или соединительный фланец, должны вставляться на глубину минимум 25 мм.
Примечание - Рекомендуется предусмотреть возможности герметизации расположенных внутри соединений огнеупорным материалом и/или уплотнительным шнуром.
4.4 Устройства регулирования сжигания
Регулировочные устройства должны быть легкодоступными и нести долговечную маркировку.
Примечание - Важно, чтобы их действие и регулировки были опознаваемы пользователем.
4.5 Газоходы топочного газа
4.5.1 Встраиваемые нагревательные устройства для изразцовых и оштукатуренных печей
Газоходы топочного газа должны быть герметичными и иметь достаточные для надлежащей чистки и плотно закрывающиеся отверстия для чистки. Металлические газоходы должны быть изготовлены из двухмиллимитрового стального листа в соответствии с таблицей 2 или четырехмиллимитрового серого чугуна в соответствии с таблицей 5, или из аустенитной нержавеющей стали толщиной 1 мм в соответствии с таблицей 2.
Шамотный кирпич, пластины и фасонные детали должны соответствовать ГОСТ 28874.
4.5.2 Остальные типы топок
Газоходы топочного газа следует очищать обиходным инструментом или щетками, в противном случае изготовитель должен прилагать к топке специальный инструмент или щетку.
Минимальная ширина газохода топочного газа должна составлять 30 мм. Она должна составлять минимум 15 мм у топок, в которых не разрешается использовать битумный уголь, и иметь соответствующие отверстия для чистки.
4.6 Чистящий инструмент
Изготовитель топок должен прилагать к ним щетки или подходящий материал, если обычные щетки не подходят для эффективной чистки.
4.7 Дверцы топки и загрузочные дверцы
Если топка оборудована дверцей топки/загрузочной дверцей, отверстие должно быть достаточно большим, чтобы топка могла заполняться рекомендуемым изготовителем стандартным топливом. Дверцы топки и загрузочные дверцы должны быть устроены так, чтобы не допускать ошибочного открывания и облегчать плотное закрывание.
4.8 Подача воздуха для горения
4.8.1 Регулировочное устройство первичного воздуха
Топка должна быть оборудована термостатической или ручной регулировкой первичного воздуха. Регулировка ручки управления должна быть хорошо видна или размечена долговечным способом так, чтобы ее функции были понятны. Для топок, рассчитанных на сжигание многих видов топлива, должна быть обеспечена идентификация пользователем положения воздуха для горения для каждого вида топлива. Изготовитель топок должен привести данные по регулировке термостата.
Примечание - Входное отверстие газа для горения должно быть устроено таким образом, чтобы во время эксплуатации топки ни остаточные продукты сгорания, ни несгоревшее топливо не препятствовали движению или закрыванию регулировки воздуха.
4.8.2 Регулировочное устройство вторичного воздуха
Если предусмотрена регулировка вторичного воздуха, следует предусмотреть такое положение воздухозаборника, когда поступление воздуха при загрузке топочной камеры не ограничивается рекомендуемой изготовителем вместимостью.
Примечание - Во избежание образования конденсата и скопления горючих газов следует предусмотреть регулировку вторичного воздуха.
4.9 Внутреннее изменение направления топочного газа
Внутреннее изменение направления топочного газа должно сохранять любое положение, в котором оно установлено, и не может отделять топочную камеру от выхлопных патрубков. Если переключение съемное, его следует устроить или разметить так, чтобы обеспечить правильную сборку.
Каждое переключение должно быть долговечным и разборчивым, чтобы отображать положение регулировки.
4.10 Пол топочной камеры - колосник
Если пол топочной камеры - колосник может заменяться, его следует устроить или маркировать так, чтобы обеспечить уверенную сборку. При наличии устройства для удаления золы оно должно эффективно удалять золу из слоя топлива на колосниковой решетке.
Примечание - Предпочтительнее должна быть возможность удаления золы при закрытой зольной дверце.
Удаление золы следует осуществлять без излишних усилий. Если требуется открыть эту дверцу для удаления золы, топка должна быть устроена так, чтобы при этом как можно меньше золы или топлива выпадало из топки.
Колосниковые устройства изразцовых и оштукатуренных печей должны приводиться в действие без излишних усилий.
4.11 Вертикальные колосники и/или вертикальная пластина
Если топка оснащена выдвижными вертикальными колосниками/вертикальной пластиной, они должны быть устроены так, чтобы их невозможно было установить неправильно и чтобы они не могли случайно вывалиться из креплений.
Примечание - Вертикальные колосники либо вертикальная пластина должны быть устроены так, чтобы во время эксплуатации топки они удерживали топливо (особенно во время подкладывания топлива) или остаточные продукты сгорания во время удаления золы.
4.12 Ящик для золы и удаление золы
Следует предусмотреть возможность удаления остаточных продуктов сгорания из топки. При наличии ящика для золы его вместимость должна обеспечивать прием остаточных продуктов сгорания от двух загрузок топлива, причем сохранять до них расстояние, достаточное для свободного доступа первичного воздуха через колосники к горящему слою топлива на решетке. Если ящик для золы находится в топке, он должен быть расположен в зольной камере так, чтобы первичный воздух мог течь свободно, а его входные отверстия не загораживались.
О технологии чистки каминных дымоходов рассказывает трубочист
Если во встраиваемых нагревательных устройствах для изразцовых и оштукатуренных печей сжигают уголь или дрова, они должны иметь ящик для золы, объем которого должен составлять минимум 0,8 дм на каждые 1,0 кВт номинальной теплопроизводительности.
Если встраиваемые нагревательные устройства предназначены исключительно для сжигания дров и древесных брикетов, их объем должен составлять минимум 0,5 дм на каждые 1,0 кВт номинальной теплопроизводительности.
Примечания
1. Ящик для золы должен быть устроен и выполнен так, чтобы:
- эффективно собирать остаточные продукты сгорания, выпадающие через колосники основания топки.
- и в горячем состоянии легко и безопасно вынимался предусмотренным для этого инструментом без чрезмерной тряски остаточных продуктов сгорания, а также переносился и опустошался.
2. Ящик для золы может быть выполнен в форме совковой лопаты.
4.13 Требования к водоводным элементам конструкции
4.13.1 Общие требования к конструкции
Водоводные элементы конструкции следует изготавливать из чугуна или стали и эксплуатировать при указанном изготовителем давлении. Эти требования должны проверяться испытанием давлением в соответствии с А.4.9.5. Материалы и размеры водоводных элементов конструкции должны соответствовать приведенным в таблицах 2-7 свойствам.
Для производства водоводных элементов конструкции, подвергающихся сжимающим нагрузкам, следует использовать марки стали с минимальными свойствами, указанными в таблице 2.
Таблица 2 - Марки стали
| Производство в СНГ | Зарубежное производство | |||
|---|---|---|---|---|
| Марка стали | Межгосударственный стандарт | Марка стали | Европейский стандарт | Номер материала по [1] |
| Ст3сп | ГОСТ 380 | S235JR; | [2] | 1.0037 |
| S235JRG2; | 1.0038 | |||
| S235J0; | 1.0114 | |||
| S235J2G3 | 1.0116 | |||
| 17ГС | ГОСТ 1577 | S355JR | [2] | 1.0045 |
| S355J0 | 1.0553 | |||
| S355J2G3 | 1.0570 | |||
| S355K2G3 | 1.0595 | |||
| 20К | ГОСТ 5520 | P235GH | [3] | 1.0345 |
| P265GH | 1.0425 | |||
| P295GH | 1.0481 | |||
| P355GH | 1.0473 | |||
| 12Х1МФ | ГОСТ 5520 | 16Мо3 | [3] | 1.5415 |
| 13CrМо4-5 | 1.7335 | |||
| 12Х2М | ГОСТ 5520 | 10CrМо9-10 | 1.7380 | |
| 10CrМо9-10 | 1.7383 | |||
| - | - | P245NB | [4] | 1.0111 |
| P265NB | 1.0423 | |||
| P310NB | 1.0437 | |||
| P365NB | 1.0557 | |||
| 08X18Н10 08Х18Н10Т | ГОСТ 9941 | X5CrNi 18-10 | [5] | 1.4301 |
| 08Х17Н13М2Т | ГОСТ 7350 | X6CrNi 17-12-2 | 1.4401 | |
| X6CrNiTi 18-10 | 1.4541 | |||
| X6CrNiNb 18-10 | 1.4550 | |||
| X6CrNiMoTi 17-12-2 | 1.4571 | |||
| X6CrNiMoNb 17-12-2 | 1.4580 | |||
| X3CrNiMo 17-3-3 | 1.4436 | |||
| 15кп | ГОСТ 1050 | DD11 | [6] | 1.0332 |
| DD12 | 1.0398 | |||
| DD13 | 1.0335 | |||
| DD14 | 1.0389 | |||
| Примечание - Если применяют иные, чем специфицированные здесь материалы и толщины стенок для одинаковых целей производства, они должны показывать как минимум такие же стойкость к коррозии, способность к термическому сопротивлению и прочность к особым нагрузкам/использованию, как и указанные в 4.13.2 нелегированные стали для названной толщины материалов | ||||
4.13.2 Номинальная минимальная толщина стенок (нелегированные стали)
Значения минимальной номинальной толщины стенок для подвергаемого сжимающим нагрузкам листового металла и труб из нелегированной стали должны соответствовать таблице 3. Необходимо выдерживать допуски по минимальной номинальной толщине стальных стенок в соответствии с [7].
Таблица 3 - Минимальная толщина стальных стенок
| Область применения | Нелегированная сталь, мм | Нержавеющая сталь и стали, защищенные от коррозии, мм | Нелегированная сталь для работающих на дровах топок с рабочим давлением до ≤0,2 МПа, мм |
|---|---|---|---|
| Для омываемых водой стенок топочной камеры, вступающих в контакт с огнем или топочным газом | 5 | 2 | 3,5 |
| Для стенок с конвекционной поверхностью, расположенных вне топочной камеры (за исключением круглых труб) | 4 | 2 | 3 |
| Для круглых труб в конвекционной зоне теплообменников | 3,2 | 1,5 | 3,2 |
| Для охлаждаемых водой колосников | 4 | 3 | 3 |
| Для поверхностей, не контактирующих с жаром или топочным газом | 3 | 2 | 3 |
| Примечания 1. Минимальная номинальная толщина стенок в таблице 3 распространяется на подвергаемые сжимающим нагрузкам листовой металл и трубы, если они являются частью водоводных элементов конструкции. 2. Приведенная в таблице 3 минимальная номинальная толщина стенок определена с учетом следующих пунктов:
| |||
4.13.3 Сварные швы и материалы сварных швов
Материалы должны подходить для сварки. Приведенные в таблице 2 материалы пригодны для сварки и не требуют дополнительной термической обработки после сварки.
4.13.4 Номинальная минимальная толщина стенок (чугун)
Указанная в рабочих чертежах толщина стенок не может быть меньше значений, приведенных в таблице 4.
Таблица 4 - Минимальная толщина чугунных стенок
| Номинальная теплопроизводительность, кВт | Пластинчатый графит, мм | Шаровидный графит, мм |
|---|---|---|
| <30 | 3,5 | 3,0 |
| 30<50 | 4,0 | 3,5 |
4.13.5 Водоводные чугунные элементы конструкции
Механические свойства чугуна, применяемого для водоводных элементов конструкции, подвергающихся сжимающим нагрузкам, должны как минимум соответствовать приведенным в таблице 5.
Таблица 5 - Минимальные механические требования к чугуну
| Чугун с пластинчатым графитом по ГОСТ 1412 | Шаровидный графит по ГОСТ 7293 |
| Прочность при растяжении Rm > 150 Н/мм² | Прочность при растяжении Rm > 400 Н/мм² |
| Твердость по Бринеллю 160-220 НВ | Удлинение 18% A3 |
4.13.6 Вентиляция водоводных элементов конструкции
Водоводные элементы конструкции должны быть устроены так, чтобы вентилировались соответствующие водные пространства и в нормальных условиях эксплуатации в соответствии с инструкциями изготовителя не возникал шум кипения.
4.13.7 Водонепроницаемость
Отверстия в винтах и аналогичных элементах, служащих для крепления демонтируемых деталей, не должны быть открытыми в водоводные отсеки или элементы конструкции.
Примечание - Данное требование не применяют к отверстиям под измерительные, контрольные и предохранительные устройства.
4.13.8 Штуцеры в стенках водоводных элементов конструкции
Резьба штуцеров в стенках подающих и рециркуляционных магистралей не должна быть меньше приведенных в таблице 6 минимальных размеров нарезки.
Таблица 6 - Минимальный размер резьбы подающих и рециркуляционных штуцеров
| Номинальная теплопроизводительность, кВт | Самотечная циркуляция, наименование размера резьбы1) | Циркуляция насосом, наименование размера резьбы1) |
|---|---|---|
| 22 | 1 | ½ |
| >22≤35 | 1¼j | 1 |
| >35≤50 | 1½ | 1 |
| 1) Обозначение в соответствии с ГОСТ 6211; ГОСТ 7157; ГОСТ 6357 и ГОСТ 2533. | ||
При использовании конической резьбы применяют требования ГОСТ 6211 и ГОСТ 7157. При использовании цилиндрической резьбы применяют ГОСТ 6357 и ГОСТ 2533. Размещение и положение подающих штуцеров следует выбрать так, чтобы в водоводных элементах конструкции не оставался воздух.
Если водоводные элементы конструкции горизонтальных резьбовых штуцеров оснащены переходниками, они должны быть эксцентрическими и закреплены так, чтобы пониженный выпуск находился как можно выше.
Минимальная глубина или длина штуцера или резьбы не может быть меньше приведенных в таблице 7 минимальных значений.
Таблица 7 - Минимальная глубина штуцера или длина резьбы
| Обозначение размера резьбы1) | Минимальная глубина или длина резьбы, мм |
|---|---|
| ½ - ¼ | 16 |
| 1½ | 19 |
| 1) Обозначение согласно ГОСТ 6211, ГОСТ 7157, ГОСТ 6357 и ГОСТ 2533. | |
Если в водоводных элементах конструкции находится выпускной штуцер, он должен иметь минимальный размер резьбы ½ и соответствовать ГОСТ 6211; ГОСТ 7157; ГОСТ 6357 и ГОСТ 2533.
4.13.9 Водяные трассы корпуса котла
4.13.9.1 Устройство водоводных элементов конструкции для всех топок
Исполнение водоводных элементов конструкции должно обеспечивать свободный выпуск воды через все детали. Во избежание образования отложений следует избегать трасс с острыми краями или клиновидных, проходящих конически вниз. Если в водоводных элементах конструкции предусмотрены отверстия для технического обслуживания и чистки, они должны как минимум иметь размеры 70х40 мм и минимальный диаметр 70 мм и быть герметизированы уплотнением и защитным колпаком.
4.13.9.2 Водоводные элементы конструкции для непрямых водяных систем
Минимальные внутренние размеры водных трасс сквозь главный корпус в топках для непрямых водяных систем должны составлять минимум 20 мм, за исключением случаев, когда они должны быть ограничены по месту для облегчения их производства или находятся в зонах, не находящихся в прямом контакте с горящим топливом. В этих случаях ширина водяной магистрали должна составлять минимум 15 мм.
4.13.9.3 Водоводные элементы конструкции для прямых водяных систем
Минимальные размеры водяных трасс для прямых водных систем не могут быть меньше 25 мм.
4.14 Устройство регулировки газообразных отходов
Если предусмотрено сужающее устройство регулировки газообразных отходов, то это должно быть устройство, не запирающее полностью газоход топочного газа. Оно должно быть легкоуправляемым и иметь отверстие в виде сегмента или кругового сектора в лопасти, которое занимает в сопряженной поверхности минимум 20 см² или минимум 3% поперечного сечения лопасти, если она больше.
Регулировка сужающего устройства должна быть заметна пользователю.
При наличии самоцентрирующего вентиля требование не распространяется на минимальную площадь поперечного сечения, но устройство должно быть легкодоступным для целей чистки.
4.15 Чистка поверхности нагрева
Поверхности нагрева со стороны топочного газа через отверстия для чистки должны быть доступны для контроля, а также чистки щеткой. Если для чистки и технического обслуживания водоводных элементов конструкции требуется специальный инструмент, он должен поставляться изготовителем.
5. Требования безопасности
5.1 Запорное устройство газохода газообразных отходов для топок без дверец топочной камеры
При наличии запорного устройства оно должно отделять топку от дымовой трубы. Запорное устройство не должно препятствовать контролю и чистке соединительных элементов и самостоятельно менять установленное положение.
Положение запорного устройства должно различаться по рукоятке управления снаружи. Запорное устройство разрешается встраивать только в сборник газообразных отходов, выхлопные патрубки или соединительные элементы. Оно должно отделять газоход газообразных отходов от дымовой трубы. Его не допускается использовать при неработающей топке, чтобы избежать утечки тепла через дымовую трубу и попадания при чистке дымовой трубы остаточных продуктов сгорания в помещение.
5.2 Температуры на прилегающих горючих компонентах
Изготовитель топки должен указать в руководстве по сборке необходимую информацию для теплоизоляции перекрытий, стен и полов или иных устройств или необходимое расстояние, чтобы температуры прилегающих горючих элементов конструкции не превышали комнатную температуру более чем на 65°С.
При проверке условий по А.4.7 и А.4.9 и установке топки в соответствии с указанными в руководстве по сборке условиями, температура поверхности окружающих перекрытий, стен и полов и иных устройств вокруг топки не должна превышать среднюю температуру в помещении более чем на 65°С.
5.3 Вспомогательный инструмент
Вспомогательный инструмент следует предусмотреть при контактах с поверхностями, температура которых превышает для указанных материалов более чем:
- 35°С - металл;
- 45°С - фарфор, эмаль или аналогичные материалы;
- 60°С - пластик, резина или дерево.
Эти температуры следует измерять во время испытания номинальной теплопроизводительности по методикам испытаний, определенных в А.4.7.
Примечание - Подходящая рукавица считается инструментом.
5.4 Испытание надежности при естественном рабочем давлении
Если изготовитель топки указывает, что топка пригодна для непрерывной эксплуатации и устанавливает, что она может быть подсоединена к многослойной дымовой трубе, и/или устанавливает, что продолжительность слабого горения древесного топлива составляет более 8 ч, то при испытаниях в соответствии с А.4.9.4 либо рабочее давление в ходе опыта не должно составлять менее 3 Па, либо (если рабочее давление ниже 3 Па) общее количество оксида углерода в газообразных отходах, рассчитанное в нормальном состоянии по А.6.2.7 в период следующих 10 ч после недостижения 3 Па, должно составлять не более 250 дм³.
5.5 Испытание надежности против выхода газа и выпадения жара
В условиях испытаний по А.4.7-А.4.9 во время эксплуатации топочный газ и газообразные отходы не должны в представляющем опасность количестве вытекать в помещение, где установлена топка, и не должен выпадать жар.
5.6 Температура в накопителе топлива/отделении для хранения топлива (незасыпная шахта)
При испытании по А.4.9.1-А.4.9.3 температура не должна превышать температуру в помещении более чем на 65°С.
5.7 Система термической защиты с контуром охлаждающей воды
У топок с водоводными конструктивными элементами, подключенными к замкнутой системе и имеющими систему термической защиты как составную часть топки, при испытании по А.4.9.6 должно открываться отверстие системы термической защиты при достижении температуры циркуляции в 105°С или указанной изготовителем температуры, которая всегда ниже.
5.8 Прочность и герметичность стен водоводных элементов конструкции
Все водоводные элементы конструкции не могут быть негерметичными или длительно деформированными, если они подвергнуты испытанию на давление по 4.9.5 и испытанию номинальной теплопроизводительности по А.4.7.
5.9 Размер смотрового стекла встраиваемых нагревательных устройств для изразцовых или оштукатуренных печей
Размер смотрового стекла не должен быть более 600 см. Разомкнутые смотровые стекла считаются сопряженными. При наличии нескольких стекол дверец топки их площади суммируются.
5.10 Температура выхода конвекционного воздуха решетки встраиваемых нагревательных устройств для изразцовых или оштукатуренных печей
При испытаниях по А.4.7 и А.4.10 измеренная в центральном потоке температура на расстоянии 15 см от конвекционной решетки не должна превышать 85°С при комнатной температуре в 25°С.
5.11 Электрическая безопасность
Топка должна соответствовать требованиям электробезопасности по [8], если питающееся от сети электрооборудование является ее составной частью.
6. Требования к производственной мощности
6.1 Рабочее давление
6.1.1 Требования к топкам с закрытой топочной камерой
Во время испытаний следует выбрать соответствующие значения рабочего давления по рисунку 1 для номинальной теплопроизводительности топки для среднего статического давления измерительного участка.
S - испытание надежности; NO - испытание номинальной теплопроизводительности; B - испытание малой нагрузкой
Рисунок 1 - Значения рабочего давления
Топки с номинальной теплопроизводительностью ≤25 кВт при испытаниях номинальной теплопроизводительности следует испытывать рабочим давлением (12±2) Па, а при испытаниях надежности - 150+2Па.
Топки с номинальной теплопроизводительностью более 25 кВт при испытании номинальной теплопроизводительности следует испытывать показанным на рисунке 1 давлением или указанным изготовителем в руководстве по эксплуатации рабочим давлением. Испытание надежности должно осуществляться давлением на 3 Па больше, чем испытание номинальной теплопроизводительности. При этом отклонение составляет плюс 2 Па.
Рабочее давление при испытаниях малой нагрузкой осуществляется с (6±1) Па.
6.1.2 Требования к топкам с открытой топочной камерой
При испытании номинальной теплопроизводительности, воды и воздуха по А.4.7 рабочее давление в среде должно составлять (10±2) Па.
Испытание надежности по А.4.9.1-А.4.9.3 следует проводить с рабочим давлением 140+2Па.
6.1.3 Встраиваемые нагревательные устройства для изразцовых или оштукатуренных печей
При различных испытаниях следует выдерживать следующее давление: испытание номинальной теплопроизводительности, мощности аккумулируемого тепла, высоких температур и испытание надежности с профильным погонажем (15±2) Па.
Испытания малой нагрузки (7±2) Па.
6.2 Температура газообразных отходов
Во время испытания при номинальной теплопроизводительности в соответствии с 4.7 следует измерять и регистрировать среднюю температуру газообразных отходов.
6.3 Выделение оксида углерода топками с закрытыми дверцами
6.3.1 Выделение оксида углерода встраиваемыми нагревательными устройствами для изразцовых или оштукатуренных печей
В условиях испытаний по А.4.7 и А.4.10 доля оксида углерода сухих газообразных отходов может составлять в среднем 0,2% относительно 13% O2 с выбранным согласно таблице В.1 испытательным топливом.
6.3.2 Классы оксида углерода для всех остальных топок с закрытыми дверцами топочной камеры
При испытаниях номинальной теплопроизводительности в соответствии с А.4.7 концентрация оксида углерода относительно 13% содержания O2 в газообразных отходах не может быть больше указанного изготовителем значения, либо не превышать 1%.
В некоторых странах национальные законы требуют предельных значений выбросов оксида углерода при номинальной теплопроизводительности и/или малой нагрузке или удержании жара. В этих случаях следует измерять выброс оксида углерода при испытаниях номинальной теплопроизводительности по А.4.7 и при испытании малой нагрузки либо удержание жара по А.4.8, если топки будут продаваться в этих странах.
6.4 Рациональное использование энергии
6.4.1 Общие данные
Если топки испытываются согласно инструкции изготовителя со специальным топливом, соответствующим рекомендуемому руководством по эксплуатации, они должны отвечать требованиям согласно типу топки в соответствии с 6.4.2 или 6.4.3.
6.4.2 КПД встраиваемых устройств для изразцовых или оштукатуренных печей
При испытаниях по А.4.7 общий КПД, рассчитанный как минимум из двух периодов выгорания топлива, не должен превышать установленного изготовителем значения и быть менее 75%.
6.4.3 КПД остальных типов топок
При испытаниях по А.4.7 общий КПД, рассчитанный как минимум из двух периодов выгорания топлива, не должен превышать установленного изготовителем значения и быть менее 30%.
В некоторых странах национальные законы требуют предельных значений выбросов оксида углерода при номинальной теплопроизводительности и/или малой нагрузке или удержании жара. В этих случаях следует замерять выброс оксида углерода при испытаниях номинальной теплопроизводительности по А.4.7 и при испытании малой нагрузки либо удержания жара по А.4.8, если топки будут продаваться в этих странах.
6.5 Продолжительность горения при номинальной теплопроизводительности
При испытании по А.4.7 продолжительность горения при номинальной теплопроизводительности с одной загрузкой испытательного топлива не должна быть меньше указанных в таблице 8 значений для типа топки и/или применяемого испытательного топлива.
Загрузку для номинальной теплопроизводительности рассчитывают из продолжительности горения, указанного изготовителем КПД и теплотворной способности топлива в соответствии с А.4.2.
Если указанные изготовителем значения продолжительности горения больше приведенных в таблице 8, то названные изготовителем значения следует перепроверить при испытании по А.4.7.
Таблица 8 - Минимальная продолжительность горения при номинальной теплопроизводительности
| Тип топки | Испытательное топливо согласно таблице В.1 | Минимальная продолжительность горения | |
|---|---|---|---|
| Дверцы топки открыты, ч | Дверцы топки закрыты, ч | ||
| Топка непрерывного горения | Дрова, торфобрикеты | Требования отсутствуют | 1 |
| Все остальные виды испытательного топлива | 1,5 | 4 | |
| Топка временного горения | Дрова, торфобрикеты | Требования отсутствуют | 0,75 |
| Все остальные виды испытательного топлива | Требования отсутствуют | 1 | |
| Встраиваемые нагревательные устройства для изразцовых и оштукатуренных печей | Дрова, торфобрикеты | Не соответствует | 90-20+10 мин |
| Все остальные виды испытательного топлива | Не соответствует | ≥4 | |
6.6 Номинальная теплопроизводительность
6.6.1 Номинальная теплопроизводительность встраиваемых нагревательных устройств для изразцовых или оштукатуренных печей
Указанная изготовителем номинальная теплопроизводительность не может быть больше измеренной при испытании по А.4.7 Данные допускается округлить на кратное 0,5 кВт.
6.6.2 Теплопроизводительность всех остальные типов топок
При испытаниях по А.4.7 средняя теплопроизводительность, рассчитанная из результатов тестов как минимум двух периодов выгорания топлива, не должна быть меньше указанной изготовителем.
6.7 Теплопроизводительность воды
Указанная изготовителем номинальная теплопроизводительность не может быть больше измеренной при испытании по А.4.7.
6.8 Теплопроизводительность помещения
Указанная изготовителем номинальная теплопроизводительность за счет конвекции и излучения не может быть больше теплопроизводительности, измеренной при испытании в соответствии с А.4.7.
6.9 Продолжительность горения малой нагрузки и удержания жара
Если топка по данным изготовителя пригодна для малой нагрузки или удержания жара, испытания по А.4.8 должны подтвердить данные таблицы 9 - значения продолжительности горения с загрузкой испытательного топлива той же массы, что и при испытании номинальной теплопроизводительности, рассчитанной согласно А.4.2.
Таблица 9 - Минимальная продолжительность горения малой нагрузки и удержания жара
| Тип топки | Испытательное топливо согласно таблице В.1 | Минимальная продолжительность горения | ||||||||
|---|---|---|---|---|---|---|---|---|---|---|
| Дверцы топки открыты, ч | Дверцы топки закрыты, ч | |||||||||
| Топка непрерывного горения (малая нагрузка) | Дрова, древесные или торфобрикеты | Требования отсутствуют | 3 | |||||||
| Все остальные виды испытательного топлива | 10 | 12 | ||||||||
| Топки временного горения (удержание жара) | Торфобрикеты | Требования отсутствуют | Требования отсутствуют | |||||||
| Все остальные виды испытательного топлива | 10 | 10 | ||||||||
| Встраиваемые нагревательные устройства для изразцовых или оштукатуренных печей | Дрова, торфобрикеты | Не соответствует | Выгорание, для достижения (50±10) выгорания при номинальной теплопроизводительности | |||||||
| Все остальные виды испытательного топлива | Не соответствует | Выгорание, чтобы достичь минимум 12 ч | ||||||||
| А Конструкция, материалы и пр. |
|---|
Наружная конструкция, размеры, вес и пр. Система конвекции воздуха/излучение Ящик для золы Процедура сборки, сварочные работы и пр. Прочее Эскизы/чертежи |
| В Топочная камера |
Размеры топочной камеры Расположение поворота(ов) потока топочного газа Огнеупорные материалы/изоляция Вертикальные колосники/пластина Температурные условия Расположение дверцы топки/стеклянные элементы/поверхности Колосник основания топочной камеры, система удаления золы Прочее |
| С Газоходы топочного газа |
Площадь поперечного сечения Длина нагревательных каналов Выхлопные патрубки Потеря давления Перенос тепла Изоляция Прочее |
| D Воздух для горения |
Поперечное сечение воздуховодов (первичный/вторичный воздух) Длина воздуховодов (первичный /вторичный воздух) Количество изгибов (первичный/вторичный воздух) Впуски воздуха в топочную камеру (первичный /вторичный воздух) Предварительный подогрев воздуха система регулирования воздуха Прочее |
| Е Встроенный накопитель топлива |
Размеры Защита от воздействия тепла Изоляция Прочее |
| F Встроенные водоводные элементы конструкции |
Конструкция, размеры поверхности нагрева, теплопроизводительность Материалы Размеры и положение штуцеров Размеры водных трасс, вентиляция и пр. Прочность, герметичность стенок Прочее |
Таблица 11 - Технические параметры, которые следует учитывать при решении серии топок
| Технические параметры | Требования подразделов настоящего стандарта |
|---|---|
| Пожарная безопасность | 4.2, 4.3, 4,7, 4.8, 4.10, 4.11, 4.15, 5.2, 5.5, 5.6, 5.9, 5.10, 6.11 |
| Выброс продуктов сгорания | 4.2, 4.3, 4.7, 4.8, 4.9, 4.14, 5.1, 5.4, 5.5, 6.2, 6.3 |
| Температура поверхностей | 4.2, 4.13, 5.2, 5.3, 5.6, 5.10 |
| Электрическая безопасность | 5.9 |
| Возможности чистки | 4.5, 4.6, 4.10, 4.12, 4.15 |
| Максимальное рабочее давление (касается только водоводных элементов) | 4.2, 5.7, 5.8 |
| Температура газообразных отходов | 6.2 |
| Механическая прочность (для установки отвода газообразных отводов/дымовой трубы) | 4.2, 4.3 |
| Теплопроизводительность/энергоэффективность | 6.1, 6.4-6.10, 6.12 |
9.2 Проверка соответствия образцу
9.2.1 Контроль в процессе производства
Контроль в процессе производства осуществляют для подтверждения соответствия настоящему стандарту. Если топка уже находится в производстве, то контролируемую топку выбирают случайным образом, она является репрезентативной для всех изделий, и изготовитель вручает соответствующее письменное заявление.
В случае прототипа проверенная топка является моделью и репрезентативна для запланированного будущего производства. И изготовитель подтверждает письменным заявлением, что это именно так. Если топка поступает в производство, то должны быть проверены размеры и конструкция изготавливаемой топки для установления ее соответствия проверенной на соответствие образцу оригинальной модели. Если размер топки из потока отличается от прототипа более чем на 1% или ±3 мм (что обычно является наименьшим отклонением) в отношении топочной камеры или иного параметра, касающегося безопасности или производительности (особенно в отношении свойств таблиц 10 и 11), то топка из потока должна быть подвергнута дальнейшей проверке соответствия образцу, как это описано в 9.2.2.
Также при использовании других материалов, изменяющих в нарушение стандарта параметрические свойства топки в отношении безопасности и/или соответствия критериям характеристик их таблицы 11, топка из потока должна быть подвергнута проверке соответствия образцу, как это описано в 9.2.2. Это требование относительно дополнительной проверки следует применять, когда во время завершения производства или начала нового проводится изменение размера и/или материала. Чтобы убедиться в этом, следует провести проверку размеров и материала находящейся в производстве топки в промежуток времени не более 3 лет, чтобы установить соответствие.
Чтобы оценить соответствие, прежде всего, следует учитывать уже проведенные в соответствии с положениями настоящего стандарта испытания (то же изделие, те же характеристики(а), методика испытаний и взятия образцов для них, система документального подтверждения соответствия и т.д.).
Для группы или серии топок допускается проверка выбранной топки этой группы или серии, а для остальных - перепроверка только выборочных конструктивных и технических характеристик, если приято однозначное решение о принадлежности топок к одной группе или серии.
Для первой проверки соответствия образцу из группы или серии должно быть выбрано как минимум достаточное количество топок, представляющих группу или серию в достаточной степени. Выбранные топки должны быть подвергнуты испытанию в полном объеме для того, чтобы убедиться в соответствии всех свойств их конструкции и работоспособности настоящему стандарту. Для других топок этой группы или серии, не выбранных для обширного испытания, допускается перепроверять лишь выбранные конструктивные и технические характеристики для констатации их соответствия требованиям настоящего стандарта и/или чтобы констатировать, что они выполняют то же, что и прошедшие полную проверку соответствия образцу топки одной серии или группы.
Если топки выбраны для проверки соответствия образцу из серии по их номинальной теплопризводительности, представляющей серию, то внутри серии с достаточным количеством топок должны быть проверены топки с наибольшей и наименьшей теплопроизводительностью, чтобы соотношение теплопроизводительности между отдельными топками не превышало 1,6:1.
При принятии решения, принадлежат ли топки одной группе или серии, должны быть учтены конструктивные и технические параметры каждой топки в соответствии с таблицами 10 и 11. Список характеристик в таблицах 10 и 11 неокончательный, и может потребоваться учет других аспектов. Когда группа топок с одинаковым топочным объемом и одинаковой теплопроизводительностью имеют разные наружные кожухи и отличающуюся размерами и материалом металлическую облицовку (например, там, где горячая поверхность расположена близко к горючим элементам конструкции, или где низкая теплопроводность меняется на более высокую или есть излучение) должна быть выбрана по меньшей мере одна топка с возможно более плохими свойствами, которая подтвердит безопасность серии относительно температур поверхности и пожаробезопасности.
Если изготовитель задает соответствие настоящему стандарту для серии топок и нескольких видов топлива, следует проверить выбор топлива, подтверждающего соответствие серии относительно безопасности (см. раздел 5) и мощности (см. раздел 6) с этим топливом в этих топках и в соответствии с техническими параметрами, приведенными в таблицах 10 и 11.
Следует выдерживать технические данные и свойства, которые учитывают при принятии решения касательно группы или серии топок, а копию заимствуют в документации по изготовлению для каждой группы или серии топок по 4.1.
9.2.2 Выборочный контроль
Если при определении параметров топки, будут изменены материалы, поставщик элементов конструкции или технология производства, что приведет к изменению одного или нескольких технических параметров в таблицах 10 и 11, то типовое испытание соответствующего признака следует повторить.
При этом выборочном контроле допускается подвергать дополнительной проверке только выбранные конструктивные и технические параметры, чтобы констатировать их соответствие требованиям настоящего стандарта и/или полностью проверенным топкам группы или серии.
Для группы или серии топок допускается проверка выбранной топки этой группы или серии, а для остальных - перепроверка только выборочных конструктивных и технических характеристик, если принято однозначное решение о принадлежности топок к одной группе или серии.
При принятии решения о том, какие конструктивные или технические параметры следует проверить дополнительно, или какие топки (в случае группы или серии топок) подлежат испытаниям, должны быть как следует учтены технические параметры в таблице 11, а также список характеристик в таблице 10. Список характеристик в таблицах 10 и 11 неокончательный, и может потребоваться учет других аспектов.
При принятии решения, прежде всего, следует учитывать уже проведенные в соответствии с положениями настоящего стандарта испытания.
Следует выдерживать технические данные и свойства, которые учитывают при принятии решения касательно проверяемых конструктивных и/или технических параметров, либо проверяемых топок (в случае группы или серии топок), а копию заимствуют в документации по изготовлению для каждой группы или серии топок по 4.1.
9.3 Заводской контроль качества продукции
9.3.1 Общие данные
Изготовитель создает, документирует и содержит систему непрерывного заводского контроля качества продукции и определяет зоны его ответственности для обеспечения соответствия запущенных в оборот изделий указанным техническим параметрам. Система заводского контроля качества продукции охватывает методы, регулярные тесты и испытания и/или оценку, а также применение результатов для контроля заводских или иных соответствующих материалов и элементов конструкции, технического оборудования, производственных технологий и изделий, а изделие должно отвечать требованиям 9.3.2-9.3.8.
Примечание - Для выполнения требований учитывается система непрерывного заводского производственного контроля в соответствии с [9] или иного равнозначного и соответствующая требованиям настоящего стандарта система заводского производственного контроля.
В рамках заводского производственного контроля качества изготовитель проводит испытания по контролю соответствия продукции. Взятие образцов для испытаний, испытания или оценку осуществляют в соответствии с [10] (все части). Результаты исследований, испытаний или оценки, выявляющие торговый спрос, а также принятые меры фиксируют. Фиксируют и подлежащие принятию меры при невыполнении контрольных параметров или критериев.
9.3.2 Материалы и элементы конструкции
Спецификации всех соответствующих материалов и элементов конструкции должны быть пригодными и документированными, равно как и система исследований и испытаний по обеспечению соответствия этих материалов и элементов конструкции.
9.3.3 Контроль исследовательского, измерительного и испытательного оборудования
Все применяемые для подтверждения соответствия изделия взвешивающие, измерительные и испытательные приборы калибруют и регулярно проверяют по установленным методикам и критериям в установленные промежутки времени.
9.3.4 Управление производственным процессом
Изготовитель устанавливает и планирует производственные процессы, непосредственно влияющие на характеристики изделия, и обеспечивает осуществление этих процессов при контролируемых условиях. Если полное поверочное испытание требуемых характеристик изделия смежным надзором и испытаниями изделия невозможно, то производственные процессы должны осуществляться специально обученным для этого обслуживающим персоналом.
9.3.5 Надзор, испытания и оценка изделия
9.3.5.1 Общие данные
Изготовитель создает документированный пригодный для типа изделия метод промежуточных и приемочных испытаний и сохраняет его для обеспечения выдерживания указанных параметров всех характеристик изделия.
В систему заводского производственного контроля должны быть включены следующие характеристики изделия, критерии и контрольные мероприятия.
9.3.5.2 Материалы:
a) тип - состав/спецификация;
b) плотность;
c) размеры;
d) качества поверхности.
Для типа и свойств материала принимают заявление поставщика, если он располагает подходящей системой заводского контроля качества для обеспечения соответствия, консистенции и точности типа материала и его свойств.
9.3.5.3 Изоляционные материалы
a) спецификация изоляционных материалов;
b) показатель плотности - коэффициент теплопроводности.
Для типа и свойств изоляционных материалов принимают заявление поставщика, если он располагает подходящей системой заводского контроля качества для обеспечения соответствия, консистенции и точности типа материала и его свойств.
9.3.5.4 Уплотнения и уплотняющие материалы:
a) тип, включая наименование или состав, если документальное подтверждение соответствия отсутствует;
b) размеры.
Для типа и свойств уплотнительных материалов принимают заявление поставщика, если он располагает подходящей системой заводского контроля качества для обеспечения соответствия, консистенции и точности типа материала и его свойств.
9.3.5.5 Контроль изготовления
А) Конструкция и размеры
При производстве и/или отделке контролируют конструкцию и размеры следующих критических элементов топки:
a) выхлопных патрубков;
b) газоходов топочного газа;
c) ящиков для золы;
d) пола топочной камеры - колосников;
e) устройства регулирования воздуха: термостата, ручных регулировочных устройств;
f) размеры регулировочных устройств;
g) устройств регулирования газообразных отходов (сужающих устройств);
h) топочных/загрузочных дверец;
i) растопочных устройств;
j) вертикальных колосников;
k) конструкции водоводных элементов: размеры, водные тракты, штуцеры и пр. (если предусмотрены);
I) конструкции топочной камеры/камеры горения конвекционной системы.
Б) Прочие контрольные мероприятия
В ходе процесса производства осуществляются как минимум следующие контрольные мероприятия:
a) герметизация элементов конструкции для предотвращения негерметичных мест;
b) встраивание подвижных деталей/соединительных элементов;
9.3.6 Несоответствующие изделия
Изготовитель создает документированные методы и сохраняет их для обеспечения отчетливой маркировки изделия, не отвечающего установленным требованиям, для предотвращения его сбыта. Эти методы должны предусматривать документацию и удаление изделия, а также информирование соответствующих инстанций. Отремонтированные и/или переделанные изделия подвергают повторным испытаниям в соответствии с планом исследований, испытаний и оценки.
9.3.7 Корректировочные и профилактические мероприятия
Изготовитель создает документированные методы проведения корректировочных и профилактических мероприятий и сохраняет их. Изготовитель предпринимает вытекающие из корректировочных и профилактических мероприятий изменения в документированных методах и протоколирует их.
9.3.8 Перевозка, складирование, упаковка, консервация и поставка
При необходимости обеспечения соответствия изделия установленным требованиям изготовитель создает документированный метод перевозки, складирования, упаковки, консервации и поставки конечного продукта после проведенных приемочных испытаний и придерживается ее.
Приложение А
(обязательное)
Методика испытаний
А.1 Внешние условия испытаний
А.1.1 Окружающая температура
Температуру в помещении испытательной лаборатории следует измерять в точке, находящейся в окружности радиусом (1,2±0,1) м, исходящей со стороны топки на высоте (0,50±0,01) м над уравновешенным помостом и лежащей вне зоны воздействия прямого излучения.
Для измерения комнатной температуры следует использовать термоэлемент или другое устройство для измерения температуры, защищенное от излучения открытыми с обоих концов цилиндрическими гильзами из полированного алюминия или другого материала с аналогичным коэффициентом отражения диаметром 40 мм и длиной 150 мм. Термоэлемент или другое устройство для измерения температуры должны соответствовать требованиям точности в соответствии с А.3.
А.1.2 Поперечный поток
Поперечный поток вблизи испытательной топки и вокруг нее и измеренный в точке, определенной в А.1.1, не может превышать 0,5 м/с.
А.1.3 Внешние источники тепла
Испытательную конструкцию следует защитить от прямого воздействия других источников тепла, например соседних испытательных конструкций.
А.2 Испытательная конструкция
А.2.1 Общие данные
Конструкция для испытаний нагревательных вставок для изразцовых или оштукатуренных печей должна состоять из испытательной топки, встроенной в соответствии с инструкцией изготовителя по установке в испытательную камеру согласно А.2.2 и установленной на уравновешенном помосте для измерений расхода топлива с определенными в А.3 требованиями к точности.
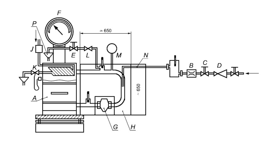
Топку следует установить таким образом, чтобы ее стороны находились на указанном изготовителем минимальном расстоянии от стенок испытательной камеры для теплоизоляции и необходимой для конвекции дистанции. Конструкция для испытаний всех остальных топок должна состоять из испытательной топки, встроенной в соответствии с инструкцией изготовителя по установке в испытательный угол в соответствии с А.2.2, установленный на уравновешенном помосте для измерений расхода топлива с определенными в А.3 требованиями к точности.
Примечание - Для отдельно стоящего прибора топка должна быть установлена либо прямо в испытательном углу или (для встраиваемых/вдвижных топок) в устройство, копирующее определенную изготовителем конструкцию.
Топку следует установить таким образом, чтобы ее стороны находились на указанном изготовителем минимальном расстоянии для горючих материалов от стенок испытательного уголка.
Следует использовать выполненный в соответствии с А.2.4 измерительный участок с возможностью определения температуры газообразных отходов согласно А.2.4.2, состава газообразных отходов согласно А.2.4.3 и применяемого рабочего давления согласно А.2.4.4.
Выхлопной патрубок топки следует нетеплоизолированным соединительным элементом и теплоизолированной промежуточной деталью соединить с измерительным участком в соответствии с А.2.5.
Газообразные отходы следует вытягивать в верхней части измерительного участка и предусмотреть возможность регулировки для поддержания в измерительном участке постоянного рабочего давления согласно соответствующему методу испытаний в измерительном участке (например, вытяжным вентилятором).
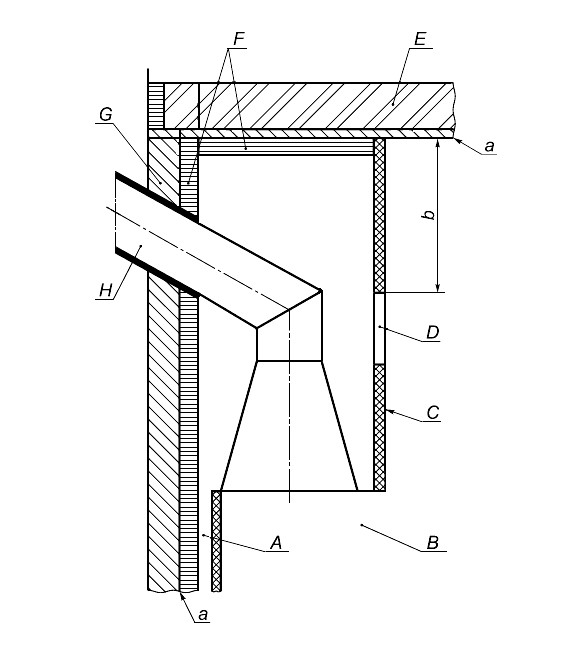
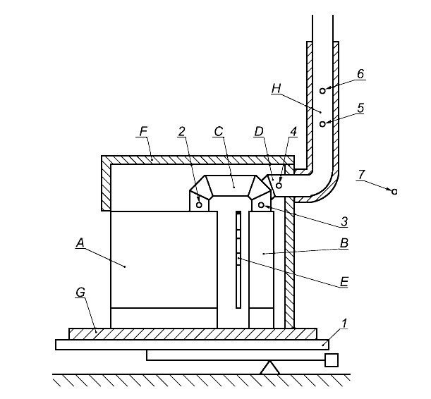
Примечание - Пример типичной установки нагревательных вставок для изразцовых и кафельных печей изображен на рисунке А.13. Для всех остальных топок примеры типичной установки изображены на рисунках А.1 и А.2.
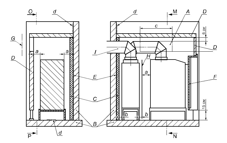
А.2.2 Испытательная камера встраиваемых нагревательных устройств для изразцовых и оштукатуренных печей
Испытательная камера должна состоять из пола, боковой и задней стенки, а также крышки, расположенных друг к другу под прямым углом.
Примечание - Пример общего размещения и исполнения испытательной камеры изображен на рисунке А.14.
Пол и стенки испытательной камеры должны быть выполнены в соответствии с рисунком А.5 или должны иметь такие же термические свойства.
Для топок с горизонтальным подключением в задней стенке испытательной камеры должно иметься отверстие для соединительного элемента с расстоянием до соединительного элемента в (150±5) мм.
Максимальная температура поверхности пола и стен испытательной камеры и температура выделяемого конвекционного воздуха должны быть определены и должны измеряться калиброванным устройством, соответствующим требованиям к точности, указанным в А.З. Положение точек измерений должно соответствовать изображенному на рисунке А.6. Термоэлементы следует закрепить согласно рисунку А.7.
А.2.3 Испытательный угол
Испытательный угол должен состоять из пола, боковой и задней стенок, а также крышки, расположенных друг к другу под прямым углом. Для топок, у которых должна быть измерена и температура перекрытия, испытательный уголок должен быть оборудован им в соответствии с данными инструкции изготовителя по установке.
Примечание - Примеры общих требований и исполнение испытательного уголка приведены на рисунках А.3 и А.4. Пример исполнения с боковыми стенками и перекрытием - см. рисунок А.15.
Пол, стенки и/или перекрытие (если требуется) испытательного угла должны быть выполнены в соответствии с рисунком А.5 или должны иметь такие же термические свойства. Сзади и с боков испытательный угол должен выступать как минимум на 150 мм и возвышаться над верхней поверхностью топки как минимум на 300 мм.
Для топок с горизонтальным подключением в задней стенке испытательного угла должно иметься отверстие для соединительного элемента с расстоянием до соединительного элемента в (150±5) мм.
Максимальная температура поверхности пола, стен и/или перекрытия испытательного угла должны быть определены и должны измеряться калиброванным устройством, соответствующим требованиям к точности, указанным в А.3. Положение точек измерений должно соответствовать изображенным на рисунке А.6. Только достаточное количество таких точек в самой горячей зоне и вокруг нее должно быть оснащено калиброванными термоэлементами для фиксации наивысшей измеренной температуры поверхности. Каждый термоэлемент должен быть закреплен таким образом, чтобы соединение было заподлицо с поверхностью испытательного угла, как изображено на рисунке А.7.
Примечание - Прочее измерительно-техническое оборудование аналогичное термоэлементам, может применяться, если будут обеспечены измерение и учет фактической максимальной температуры поверхности испытательного угла, измерительная техника будет откалибрована и требования к точности в соответствии с А.3 выполнены.
Если наивысшая температура измерена на краю испытательного угла, боковая стенка и пол должны быть удлинены минимум на 150 мм над точкой наивысшей температуры.
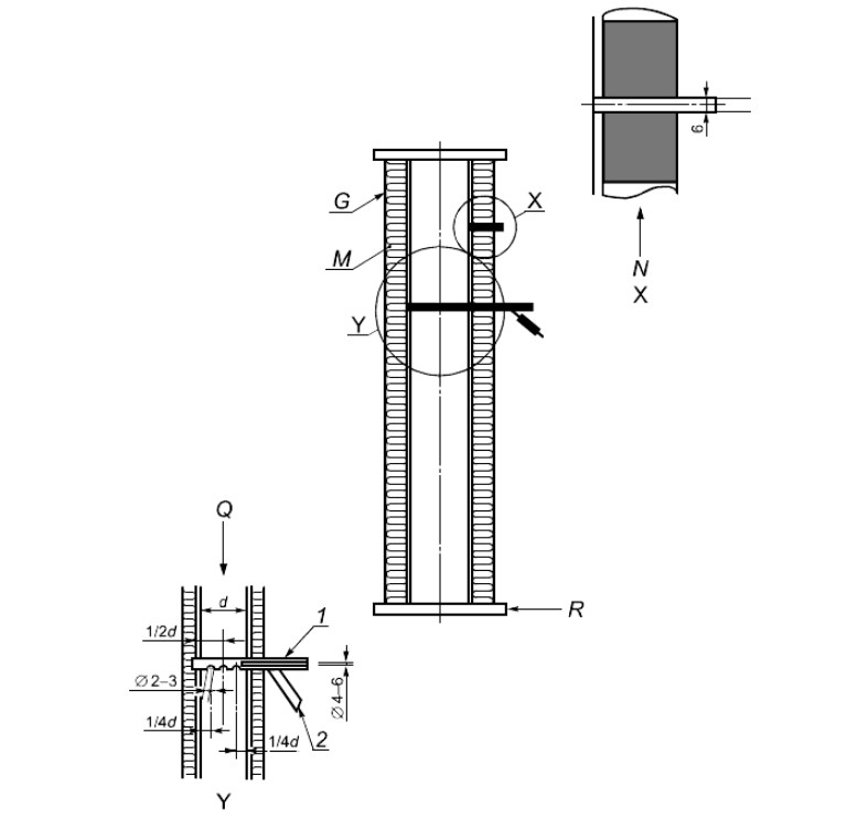
А.2.4 Измерительный участок
А.2.4.1 Общая компоновка
Общая компоновка и некоторые конструктивные детали измерительного участка изображены на рисунке А.8.
Измерительный участок следует оборудовать возможностями для измерений температуры и состава газообразных отходов и далее для измерения применяемого рабочего давления, как подробно описано в А.2.4.2-А.2.4.4.
Измерительный участок следует полностью обтянуть 40-миллимитровым минеральным волокном (минеральной ватой) или аналогичным материалом для достижения теплопроводности 0,04 Вт/(мК) при средней температуре 20°С. Внутренний диаметр измерительного участка должен в деталях соответствовать описанному на рисунках А.9 и А.10 и подходить к диаметру выхлопного патрубка топки.
А.2.4.2 Измерение температуры газообразных отходов
Температуру газообразных отходов следует измерять чувствительным элементом, например термоэлементом, находящимся во всасывающем пирометре - измерительной трубке в соответствии с рисунком А.8, закрытый конец которой касается противоположенных стенок измерительного участка, а открытый конец соединен со всасывающим насосом. Термоэлемент должен быть защищен трубой. Между измерительным участком и всасывающим пирометром - измерительной трубкой и между чувствительным элементом и выходом пирометра должно быть установлено газонепроницаемое соединение.
Измерительная трубка всасывающего пирометра должна иметь три отверстия для взятия проб диаметром (2,5±0,5) мм, одно из которых расположено в середине измерительного участка, два других - с каждой стороны на расстоянии в четверть диаметра трубки от боковых стенок измерительного участка. Наружный конец измерительной головки должен быть размещен в соответствии с рисунком А.8.
Внутренний диаметр всасывающего пирометра должен составлять (5±1) мм, а количество протекающего вещества должно быть установлено так, чтобы его скорость достигала 20-25 м/с.
Примечание - Более высокое количество протекающего вещества, требующееся для полосы пропускания скорости протекания, может быть ограничено установкой байпаса для анализа газообразных отходов.
А.2.4.3 Взятие образца газообразных отходов
Для взятия образца газообразных отходов необходимо использовать всасывающий пирометр, открытый конец которого соединен с системой анализа газообразных отходов, отвечающей требованиям к точности А.3. В магистрали для взятия пробы должны иметься возможности для охлаждения, очистки и сушки образцов газообразных отходов.
Материалы, применяемые для магистрали отбора проб газа и специальных подключений, должны выдерживать ожидаемые температуры и не должны вступать в реакцию с газообразными отходами или допускать их диффузию. Затворы зонда отбора проб и магистрали отбора проб газа должны быть полностью герметичны.
А.2.4.4 Измерение статического давления
Трубу с внутренним диаметром 6 мм следует разместить в измерительном участке в соответствии с рисунком А.8. Конец трубы должен заподлицо закрывать внутреннюю стенку измерительного участка.
А.2.5 Соединение топки с измерительным участком
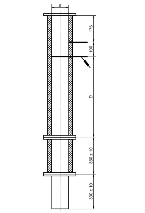
Выхлопной патрубок топки следует соединить с измерительным участком не теплоизолированным соединительным элементом и теплоизолированной промежуточной деталью в соответствии с А.2.4. Соединительный элемент должен состоять из нелакированной низкоуглеродистой стали толщиной (1,5±0,5) мм. Длина должна составлять (330±10) мм, а диаметр должен соответствовать диаметру выхлопного патрубка топки.
Промежуточная деталь между измерительным участком и выхлопным патрубком должна иметь тот же диаметр, что и измерительный участок, и оснащаться аналогичной теплоизоляцией (см. А.2.4.1).
Для топок с некруглым выхлопным патрубком или не таким, как на измерительном участке, соединительный элемент должен иметь форму переходника, выравнивающего необходимые изменения формы или диаметра, чтобы он подходил к измерительному участку.
Для топок с горизонтальным отводом промежуточная деталь должна иметь центральный изгиб в (225±5) мм и длину (350±10) мм, как для топок с вертикальным выхлопным патрубком.
Примечание - Общая компоновка изображена на рисунках А.1, А.2, А.9, А.10 и А.14.
А.2.6 Циркуляция воды в топках с водоводными элементами конструкции
Циркуляция воды должна быть устроена таким образом, чтобы расход воды оставался постоянным вплоть до 5% установленной пропускной способности. Во время испытаний циркуляционный контур должен обеспечивать достижение средней температуры подачи воды (80±5)°С при номинальной теплопроизводительности. Циркуляционный контур должен обнаруживать возможность для измерения расхода воды и контроля постоянства пропускной способности. Циркуляция воды как замкнутая или открытая система должна отвечать соответствующим требованиям к постоянному расходу воды и температуре подачи воды.
Примечание - На рисунке А.11 изображен подходящий циркуляционный контур, однако может использоваться и любой другой подходящий циркуляционный контур.
Циркуляционный контур следует связать вертикальными подающими и рециркуляционными магистралями с топкой так, чтобы было возможным свободное движение топки с целью взвешивания.
Температуру воды при подаче и стоке следует измерять калиброванным измерительным устройством в штуцерах, соответствующих допускам согласно А.3.
А.3 Измерительное устройство
Следует выбрать такое измерительное устройство, чтобы каждый параметр измерений отвечал требованиям к погрешности измерения в соответствии с таблицей А.1. Пиковое значение измеряемого параметра должно находиться в диапазоне измерений используемого измерительного устройства.
Таблица А.1 - Погрешность измерений
| Наименование показателя | Погрешность измерений |
|---|---|
| Анализ газов | |
| СО | ≤6% предельного значения согласно 6.3.2 |
| CO2 | ≤2% |
| O2 | ≤2% |
| Температура | |
| Дымовые газы | ≤5°С |
| Помещение | ≤1,5°С |
| Вода | ≤0,5°С |
| Поверхность | ≤2°С |
| Контактные поверхности | ≤2°С |
| Духовой шкаф | ≤5°С |
| Расход воды | ≤0,005 м³/ч |
| Скорость воздуха | ≤0,1 м/с |
| Тяга в дымоходе | ≤2 Па |
| Масса | |
| Расход топлива | ±20 г |
| Очаговый остаток | ±2 г |
| Загрузка топлива ≤7,5 кг | ±5 г |
| >7,5 кг | ±10 г |
А.4 Проведение испытания
А.4.1 Конструкция топки
Топку следует встроить в испытательную конструкцию в соответствии с А.2 с учетом инструкции изготовителя по сборке, а выхлопные патрубки топки подключить к испытательному участку в соответствии с А.2.5.
Если топка поставляется несколькими блоками или элементами конструкции, для ее сборки необходимо следовать указаниям изготовителя в инструкции по установке.
Для топок с горизонтальным отводом промежуточная деталь должна проходить через стенку испытательного уголка. Отверстие вокруг промежуточной детали следует заполнить теплоизоляционным материалом (см. рисунок А.4).
Для испытаний магистрали при номинальной теплопроизводительности следует удалить встроенные ограничители рабочего давления между колосниковой решеткой и выхлопными патрубками, а отверстие герметизировать подходящей запорной пластиной или ограничителем так, чтобы предотвратить поступление воздуха в отверстие ограничителя рабочего давления.
А.4.2 Расчет массы загрузки
Массу загружаемого топлива Bfl, кг, для каждого сжигания выполняют по формуле
, (A.1)
где Hu - низшая теплота сгорания;
η - минимальный КПД согласно настоящему стандарту или более высокое значение, указанное изготовителем в %;
Pn - номинальная теплопроизводительность, кВт;
tb - минимальная продолжительность горения по данным изготовителя, ч.
А.4.3 Загрузка топлива и удаление золы
Испытательное топливо следует выбрать и подготовить в соответствии с приложением В.
Если в качестве испытательного используют твердые минеральные виды топлива, за исключением древесного, их следует уложить на колосниковую решетку так, чтобы топливо невозможно было искусственно уплотнить.
Если в качестве испытательного топлива используют древесное топливо или торф, при загрузке следует поступать в соответствии с руководством изготовителя по эксплуатации, соблюдая при этом рекомендации касательно размеров поленьев и брикетов и по их выравниванию.
Для удаления золы твердых минеральных видов испытательного топлива (для дров такой необходимости нет) процесс удаления золы следует осуществлять тщательно и в соответствии с руководством по эксплуатации изготовителя. Для топок с удалением подрешетного продукта следует наблюдать за проваливающимся сквозь прутья материалом, причем дверца/крышка зольного отсека либо открыта, либо удалена. Удалять золу требуется до тех пор, пока не начнут проваливаться остатки сгоревшего материала.
А.4.4 Потери газообразных отходов
А.4.4.1 Общие данные
Потери газообразных отходов рассчитывают исходя из состава и температуры газообразных отходов в соответствии с А.6. Состав, температуру газообразных отходов и температуру окружающей среды измеряют в соответствии с А.4.2.2 и А.4.4.3.
А.4.4.2 Состав газообразных отходов
Концентрацию продуктов сгорания (CO2 или O2 и СО) измеряют калиброванными приборами, отвечающими требованиям к погрешности измерений в соответствии с А.3 либо непрерывно, либо через промежутки времени не более 1 мин. Средние значения концентрации продукта в сухих газообразных отходах определяют в соответствии с А.6.
А.4.4.3 Температура помещения и газообразных отходов
Температуру газообразных отходов и помещения следует измерять калиброванными приборами, отвечающими требованиям к погрешности измерения в соответствии с А.3.
Температуру газообразных отходов и помещения следует измерять и регистрировать либо непрерывно, либо с промежутками максимум 1 мин.
В конце испытаний следует рассчитать и зарегистрировать среднюю температуру помещения и газообразных отходов согласно А.6.
А.4.5 Теплопроизводительность воды
А.4.5.1 Общие данные
Для топок с водоводными элементами конструкции следует измерять отдаваемое воде тепло при константном потоке с описанной в А.2.6 циркуляцией воды. Калиброванным устройством, отвечающим требованиям к погрешности измерений таблицы А.1, следует измерить расход воды и рост температуры в водоводных элементах конструкции.
А.4.5.2 Проведение измерений температуры воды
Расход воды устанавливают на указанную изготовителем теплопроизводительность топки таким образом, чтобы в продолжительности испытания выполнялись требования к средней температуре подачи воды в соответствии с А.2.5. Во время испытаний этот расход следует удерживать по расходомеру в пределах ±5%. Расход воды сокращать не допускается, чтобы выравнять кратковременное снижение температуры подачи воды после дозагрузки топлива.
В течение испытаний температуру подачи и рециркуляции воды следует измерять и регистрировать либо непрерывно, либо с промежутками максимум 1 мин в соответствии с А.2.6.
По окончании продолжительности испытаний следует рассчитать средний рост температуры воды между подачей и отводом топки. Следует также рассчитать средний расход воды, кг/ч.
А.4.6 Теплопотери из-за остаточных продуктов сгорания
Для топок с полом топочной камеры - колосниками, испытательным топливом которых не является древесное топливо, остаточные продукты сгорания следует отставить в сторону и охладить. Массу отходов следует определить в килограммах с точностью ±2 г и зафиксировать. Остаточные продукты сгорания анализируют и определяют сгораемое в процентах от остаточных продуктов сгорания.
Потери тепла в остатке рассчитывают по формулам (А.8), (А.9).
Если испытательным топливом является древесное, определять содержание углерода не требуется, а потеря тепла топлива в остатке указывают как 0,5 процентных пункта КПД.
А.4.7 Эксплуатационные испытания при номинальной теплопроизводительности
А.4.7.1 Общие данные
Эксплуатационные испытания нагревательных вставок для изразцовых или кафельных печей при номинальной теплопроизводительности должны состоять из двух выборочных испытаний:
- операции по разжиганию;
- сухого нагрева, если топка включает керамические материалы по А.4.7.2;
- одного или нескольких предварительных испытаний;
- основного испытания.
Для всех остальных топок эксплуатационные испытания при номинальной теплопроизводительности должны состоять из двух выборочных испытаний:
- операции разжигания;
- одного или нескольких предварительных испытаний;
- основного испытания.
За исключением нагревательных вставок для изразцовых или кафельных печей испытание может начинаться с холодного состояния или проводиться после другого испытания при условии, что в конце испытаний в соответствии с А.4.3 из топки будет удалена зола. Начиная с холодного состояния предварительному испытанию должны предшествовать операция разжигания и предварительное испытание при номинальной теплопроизводительности. В любом случае, перед испытанием требуется провести следующее предварительное испытание или испытания. Продолжительность предварительного испытания должна быть выбрана достаточно длительной для достижения нормальных условий эксплуатации и основного жара.
Испытанию должно предшествовать одно достаточное предварительное или несколько предварительных испытаний, так чтобы масса основного жара, включая золу сгоревшего топлива, в конце не отклонялась от значения предыдущего испытания более чем на 50 г.
Чтобы рассчитать результаты испытаний номинальной теплопроизводительности в соответствии с А.5 как минимум два отдельных испытания должны достичь необходимых результатов испытаний. Оба этих результата испытаний должны быть получены за как минимум два следующих друг за другом периода выгорания топлива, которым предшествовали одно предварительное испытание или как минимум два следующих друг за другом периода выгорания топлива. В последнем случае результаты испытаний требуется рассчитать отдельно для каждого периода выгорания топлива.
При испытании продолжительности горения в конце должна присутствовать общая масса основного жара: либо в конце отдельно проведенного испытания, либо в конце каждого периода выгорания топлива для последующего подсчета. Среднее как минимум от двух испытаний теплопроизводительности не может быть меньше указанного изготовителем значения. Результаты испытаний отдельных периодов выгорания топлива не должны отличаться от среднего более чем на 10%, если они оценены как успешные.
Во время всего испытания следует наблюдать за статическим давлением и при необходимости регулировать требуемое рабочее давление, чтобы удерживать статическое давление в рамках параметров нормального рабочего давления для соответствующей топки, приведенных в 6.1. Требования к продолжительности испытаний приведены в таблице 8.
А.4.7.2 Сухой нагрев встраиваемых нагревательных устройств для изразцовых или оштукатуренных печей Время для сухого нагрева должно быть измерено таким образом, чтобы содержание воды керамических материалов в ходе испытаний не фальсифицировалось.
Примечание - Обычная продолжительность 10 ч или более.
А.4.7.3 Операция разжигания и предварительное испытание
Включают вытяжку газообразных отходов и применяемое рабочее давление регулируют таким образом, чтобы статическое давление в измерительном участке соответствовало нормальному давлению для топок в соответствии с 6.1 или значению, указанному в инструкции по сборке топки.
Регистрируют исходное значение весов выгорания топлива. Топку заполняют достаточным количеством топлива для обеспечения зажигания топлива в соответствии с инструкцией изготовителя. Если топливо загорается хорошо, топку заполняют рассчитанным количеством испытательного топлива для достижения предварительного испытания. После догрузки регистрируют значения весов выгоревшего топлива и массу загруженного топлива.
Примечание - Для автоматических систем зажигания требуется достаточное количество топлива.
Устанавливают подаваемое рабочее давление для получения соответствующего статического давления в измерительном участке. Регулировочное устройство воздуха для сжигания устанавливают в положение, требуемое для достижения для указанной номинальной теплопроизводительности необходимого режима эксплуатации. В топках с водоотводными элементами конструкции давление воды регулируют таким образом, чтобы была достигнута средняя температура подачи воды в соответствии с А.2.6.
Во время предварительного испытания топку эксплуатируют со скоростью выгорания топлива, ведущей к указанной изготовителем номинальной теплопроизводительности, причем одновременно обеспечивается, чтобы в конце этого промежутка времени как минимум осталась масса основного жара.
Операцию разжигания и предварительное испытание завершают, когда весы выгоревшего топлива показывают, что масса основного жара, включая золу сгоревшего топлива, достигнута. Показания весов выгорания топлива регистрируют.
А.4.7.4 Испытание
Если сжигается недревесное топливо, то золу с колосниковой решетки убирают, ящик для золы опустошают и вставляют на место. Общую массу испытательной конструкции взвешивают на весах выгорания топлива и записывают.
Топку заполняют рассчитанным количеством испытательного топлива в соответствии с А.4.2. Продолжительность испытаний начинается незамедлительно после заполнения топки. Температуру и состав газообразных отходов измеряют и записывают в соответствии с А.2.4.
Температуру поверхности ручек управления, действующих без инструментов, и температуру во встроенном накопителе топлива (если таковой имеется) измеряют и регистрируют. Температуру измеряют в такие промежутки времени, чтобы можно было обеспечить точную регистрацию достигнутых максимальных температур.
При испытаниях встраиваемых нагревательных устройств для изразцовых или оштукатуренных печей измеряют и регистрируют либо непрерывно, либо через регулярные промежутки времени (но не более 1 мин) температуру испытательной камеры на конвекционной решетке, чтобы обеспечить регистрацию достигнутых максимальных температур.
У всех других топок измеряют и регистрируют либо непрерывно, либо через регулярные промежутки времени (но не более 1 мин) температуру дна и стенок испытательной камеры, чтобы обеспечить регистрацию достигнутых максимальных температур.
Испытание завершают, когда весы показывают что масса основного жара, включая золу сгоревшего топлива, равна массе в конце предварительного испытания. При использовании твердого топлива топку освобождают от золы, ящик для золы опустошают и устанавливают на место, а горючие материалы подрешетного продукта удерживают для определения потерь тепла за счет сгоревшего в подрешетном продукте в соответствии с А.4.6. Регистрируют показания весов выгорания топлива. Записывают продолжительность испытаний в минутах.
Фактическая измеренная продолжительность опыта должна быть, по крайней мере при одном опыте, более или равной указанной в таблице 8 минимальной продолжительности опыта или более указанного изготовителем значения. Фактическая измеренная теплопроизводительность, по крайней мере при одном опыте, - больше или равной указанной изготовителем номинальной теплопроизводительности.
Если при сжигании твердого минерального топлива или торфобрикета продолжительность испытаний с допуском в 15% длиннее или короче определенной в таблице 8, то путем сравнительного подсчета следует определить, была ли теоретически достигнута требуемая минимальная продолжительность испытания при указанной изготовителем номинальной теплопроизводительности, или, наоборот, при минимальной продолжительности испытания - указанная изготовителем номинальная теплопроизводительность.
Если продолжительность испытаний на 15% длиннее или короче определенной в таблице 8 или более указанной изготовителем минимальной продолжительности, то путем сравнительного подсчета следует определить, при указанной ли изготовителем номинальной теплопроизводительности теоретически была бы достигнута требуемая минимальная продолжительность испытания, или, наоборот, при минимальной продолжительности испытания - указанная изготовителем номинальная теплопроизводительность.
Если требованиям не соответствует либо рассчитанная продолжительность испытания, либо рассчитанная номинальная теплопроизводительность, испытание недействительно (и его следует рассматривать как предварительное). В таком случае необходимо следующее испытание.
А.4.8 Испытание малой нагрузки, поддержания жара и повторной растопки
А.4.8.1 Общие данные
Испытание может начинаться исходя из холодной топки или после испытания номинальной теплопроизводительности, топку освобождают отзолы согласно А.4.3 по окончании испытаний.
Если испытание начинается с холодного состояния, предварительному испытанию малой нагрузки или удержания жара должна предшествовать операция разжигания и предварительное испытание при номинальной теплопроизводительности аналогично описанному в А.4.7.2. В любом случае топку перед началом испытаний эксплуатируют при уменьшенной мощности, прежде чем начнется испытание малой нагрузкой в соответствии с А.4.8.2.
Предварительное испытание для испытания номинальной теплопроизводительности и последующее предварительное испытание для малой нагрузки не требуются для сжигания древесного топлива. Для древесного топлива испытание начинают, если, исходя из холодного состояния, основной жар достигнут после минимальной продолжительности в один час.
Для продолжительности испытания или выгорания топлива для встраиваемых нагревательных устройств для изразцовых или оштукатуренных печей должны быть выполнены требования таблицы 9.
Во время всего испытания следует наблюдать за статическим давлением и при необходимости регулировать требуемое рабочее давление, чтобы удерживать статическое давление в рамках приведенных в 6.1 параметров испытаний.
Устанавливаемые для этого испытания отверстия первичного и вторичного воздуха должны соответствовать указанным изготовителем в руководстве по эксплуатации для применяемого топлива. Если топка оснащена термостатическим регулятором первичного воздуха, испытание проводят с находящимся в эксплуатации термостатическим регулятором.
А.4.8.2 Предварительное испытание
В конце операции разжигания и предварительного испытания из топки удаляют золу, если это еще не было сделано. Топку заполняют рассчитанным количеством испытательного топлива в соответствии с А.4.2.
Устанавливают такое рабочее давление, чтобы статическое давление в измерительном участке для малой нагрузки или удержания жара соответствовало требуемому для испытания параметру, указанному в 6.1.
Топку загружают достаточным для обеспечения достаточного предварительного испытания количеством испытательного топлива.
При испытании нагревательных вставок для изразцовых или кафельных печей теплопроизводительность сокращается настолько, чтобы достичь (50±10)% выгорания топлива при номинальной теплопроводности для испытательных видов топлива - дров и торфобрикетов или около 33% выгорания топлива при номинальной теплопроводности - для всех остальных видов топлива.
Для всех остальных типов топок теплопроизводительность уменьшается ступенчатой регулировкой первичного воздуха, пока выгорание древесных и торфобрикетов не превысит 33% выгорания при номинальной теплопроизводительности, или для других испытательных видов топлива - 25% выгорания при номинальной теплопроизводительности, или меньшего выгорания при эксплуатации с малой нагрузкой по данным руководства по эксплуатации.
Если температура подачи воды превышает 85°С, следует отрегулировать первичный воздух и/или расход воды таким образом, чтобы температура опустилась ниже 85°С.
Испытание начинают, если достигнуты требуемое выгорание топлива и стабильные условия как минимум в течение 15 мин. Это не требуется при сжигании древесного топлива.
А.4.8.3 Испытание
Регистрируют показания весов выгорания топлива. При необходимости топку пополняют испытательным топливом так, чтобы присутствовала рассчитываемая в соответствии с А.4.2 или указанная изготовителем в руководстве по эксплуатации малая масса топлива к началу испытания.
Топку используют в условиях, установленных в конце предварительного испытания без дальнейшего вмешательства.
При испытаниях нагревательных встраиваемых нагревательных устройств для изразцовых или оштукатуренных печей температуру измерительной камеры измеряют и регистрируют либо непрерывно, либо через регулярные промежутки времени (но не более 1 мин), чтобы обеспечить регистрацию достигнутых максимальных температур.
У всех других топок измеряют и регистрируют либо непрерывно, либо через регулярные промежутки времени (но не более 1 мин) температуру дна и стенок испытательной камеры, чтобы обеспечить регистрацию достигнутых максимальных температур.
У топок непрерывного горения масса основного жара в конце опыта должна как минимум соответствовать массе в конце предварительного испытания.
С топками временного горения должен иметься жар, способный воспламеняться с твердым минеральным топливом. Он не должен быть таким же, как в конце предварительного испытания.
Для нагревательных вставок для изразцовых или оштукатуренных печей при сжигании твердого минерального топлива испытание завершают, если масса жара такая же, как и в конце предварительного испытания, а при сжигании дров или торфобрикетов - если в конце опыта еще имеется минимальный способный воспламениться основной жар.
В конце испытания записывают показания весов выгорания топлива и продолжительность горения испытания.
А.4.8.4 Повторная растопка
А) Встраиваемые нагревательные устройства для изразцовых или оштукатуренных печей
В конце испытаний с малой нагрузкой элементы управления топкой, согласно руководствам по эксплуатации изготовителя топок, устанавливают на номинальную теплопроизводительность, а рабочее давление устанавливают так, чтобы статическое давление в испытательном участке составляло (15±2) Па.
Из слоя топлива на колосниковой решетке, в соответствии с А.4.3, удаляют золу и закладывают топливо, если это требуется для повторной растопки:
- для твердого минерального топлива - минимум 33% загруженной массы для опыта номинальной теплопроизводительности;
- древесных и торфобрикетов - в соответствии с данными изготовителя в руководстве по эксплуатации. Осуществляют повторную растопку в соответствии с 6.10 и требуемое для этого время записывают.
Б) Все остальные типы топок
В конце испытаний с малой нагрузкой элементы поддержания жара или органы управления топкой, согласно руководствам по эксплуатации изготовителя топок, вновь устанавливают на номинальную теплопроизводительность.
Расход воды в случае необходимости устанавливают на номинальную теплопроизводительность.
Из слоя топлива на колосниковой решетке удаляют золу и/или закладывают топливо, если это требуется для повторной растопки.
Осуществляют повторную растопку в соответствии с 6.10 и требуемое для этого время записывают.
А.4.9 Испытания надежности
А.4.9.1 Испытание пожаробезопасности топок для древесного топлива и топок, сжигающих наряду с древесным твердые виды топлива
А) Общие данные
Это испытание следует проводить с топками, сжигающими древесное и твердое минеральное топливо. Все регулировочные устройства, за исключением растопочного, следует установить так, чтобы достичь максимальной теплопроизводительности.
В качестве испытательного топлива следует выбрать древесину хвойных пород с содержанием воды (15±3)% и длиной граней 4х6 см или 5х5 см. Длина заготовок испытательного топлива должна составлять минимум 2/3 ширины топки и 2/3 ее глубины. При наличии днищевой решетки длина заготовки испытательного топлива должна перекрывать минимум ширину и глубину решетки, так чтобы решетка была полностью закрыта испытательным топливом. Эти заготовки укладывают крестообразно, так чтобы промежутки между ними составляли менее 1 см. Топку загружают топливом, массу которого, кг, вычисляют по формуле
, (A.2)
где Sc - площадь днища топочной камеры, м²;
Hu - нижняя теплота возгорания загружаемого испытательного топлива, мДж/кг;
400 - теплопроизводительность, мДж/м².
Топку загружают и эксплуатируют так долго, чтобы температуры испытательного угла и отделения для топлива более не возрастали.
Б) Операция разжигания и предварительное испытание
Топку заполняют достаточным количеством топлива для обеспечения зажигания топлива в соответствии с инструкцией изготовителя. Когда топливо хорошо разгорелось, добавляют рассчитанное количество испытательного топлива.
Рабочее давление в измерительном участке устанавливают так, чтобы статическое давление находилось в пределах от 0 до 2 Па требуемого значения по 6.1.
Регулировочные устройства первичного воздуха устанавливают на максимум, а вторичного - на древесину.
Рабочее давление в течение опыта контролируют с 15-минутными интервалами и при необходимости, подстраивают, чтобы удерживать статическое давление в пределах от 0 до 2 Па требуемого для испытаний значения.
Если основной жар достигнут, испытательное топливо загружают заново. Регулировочные устройства устанавливают так, чтобы достичь максимальной теплопроизводительности.
При испытаниях встраиваемых нагревательных устройств для изразцовых или оштукатуренных печей измеряют и записывают следующие параметры:
- температуры испытательного устройства на конвекционных воздушных решетках;
- температуру отсека для топлива либо постоянно, либо через регулярные промежутки времени, но не более 1 мин;
У всех остальных видов топок также измеряют и записывают следующие параметры:
- температуру испытательного угла;
- температуру отсека для топлива либо постоянно, либо через регулярные промежутки времени, но не более 1 мин.
А.4.9.2 Опыт завершают, если достигнут основной жар. Показания весов выгорания топлива регистрируют. Закладывают новое количество испытательного топлива и испытание повторяют. Если максимальные температуры в сравнении с предыдущим периодом выгорания топлива продолжают расти, следует заложить следующие загрузки до достижения максимальных температур.
Максимальную температуру записывают. Испытание пожарной безопасности топок проводят исключительно для твердого минерального топлива.
A) Общие данные
Это испытание должно состоять из двух частей:
- операции разжигания и предварительного испытания;
- самого испытания.
За исключением растопочных устройств, все регулировочные устройства следует установить так, чтобы достичь наивысшей теплопроизводительности.
В качестве испытательного следует выбрать топливо, показавшее наивысшие температуры испытательного уголка во время испытаний номинальной теплопроизводительности в соответствии с А.4.7.
Топку эксплуатируют со следующими друг за другом испытаниями так долго, пока температуры испытательного уголка и отделения для топлива более не будут возрастать.
Б) Операция разжигания
Включают вытяжку газообразных отходов и устанавливают определяющее рабочее давление в измерительном участке так, чтобы статическое давление находилось в пределах от 0 до 2 Па требуемого значения по 6.1.
Показания весов выгорания топлива, вытекающие из массы испытательного устройства (топка, испытательный уголок и прочее) записывают.
Топку заполняют достаточным количеством топлива для обеспечения зажигания топлива в соответствии с инструкцией изготовителя. Когда топливо хорошо разгорелось, начинают испытание.
B) Испытание
Золу из топки удаляют, ящик для золы опустошают и устанавливают на место. Записывают общую массу испытательной конструкции в соответствии с показаниями весов выгорания топлива.
Топку заполняют рассчитанным количеством испытательного топлива в соответствии с А.4.2. Статическое рабочее давление устанавливают в пределах от 0 до 2 Па требуемого значения и при необходимости подстраивают.
Нижеследующие значения измеряют и записывают либо постоянно, либо через регулярные промежутки времени, но не более 1 мин:
- температуры испытательного угла;
- температуру помещения хранения топлива.
Испытание заканчивают при достижении основного жара. Показания весов выгорания топлива регистрируют.
Закладывают новое количество испытательного топлива и испытание повторяют. Если максимальные температуры в сравнении с предыдущим периодом выгорания топлива продолжают расти, следует заложить следующие загрузки до достижения максимальных температур. Максимальные температуры записывают.
А.4.9.3 Испытание пожаробезопасности топок для древесного топлива и топок, сжигающих наряду с древесным твердое минеральное топливо и не имеющих дверец топочной камеры
А) Общие данные
Это испытание следует проводить с топками, сжигающими древесное топливо. Это испытание должно состоять из операции по разжиганию и собственно испытания. Все регулировочные устройства, за исключением растопочного, следует установить так, чтобы достичь максимальной теплопроизводительности.
В качестве испытательного топлива следует выбрать древесину хвойных пород с содержанием воды (15±3)% и длиной граней 4х6 см или 5х5 см. Длина заготовок испытательного топлива должна составлять минимум 2/3 ширины топки и 2/3 ее глубины. При наличии днищевой решетки длина заготовки испытательного топлива должна перекрывать минимум ширину и глубину решетки, так чтобы решетка была полностью закрыта испытательным топливом. Эти заготовки укладывают крестообразно, так чтобы промежутки между ними составляли менее 1 см. Топку заполняют рассчитанным количеством испытательного топлива в соответствии с A.4.9.1.a).
Решетки должны быть установлены в топочной камере до высоты в 2/3 проема топочной камеры.
Топку следует загружать и эксплуатировать так долго, чтобы температуры испытательного угла и отделения для топлива более не возрастала.
Б) Операция разжигания и предварительное испытание
Топку заполняют достаточным количеством топлива для обеспечения зажигания топлива в соответствии с инструкцией изготовителя. Когда топливо хорошо разгорелось, добавляют рассчитанное количество испытательного топлива.
Рабочее давление в измерительном участке устанавливают так, чтобы статическое давление находилось в пределах от 0 до 2 Па требуемого значения по 6.1.
Рабочее давление в течение опыта контролируют с 15 минутными интервалами и при необходимости подстраивают.
Когда половина загруженного испытательного топлива сгорает, следует загрузить новое испытательное топливо до высоты в 2/3 проема топочной камеры.
Если основной жар достигнут, испытательное топливо загружается заново.
Нижеследующие значения измеряют и записывают либо постоянно, либо через регулярные промежутки времени, но не более 1 мин:
- температуры испытательного угла;
- температуру помещения хранения топлива.
Испытания заканчивают при достижении основного жара. Показания весов выгорания топлива регистрируют. Закладывают новое количество испытательного топлива и испытание повторяют. Если максимальные температуры в сравнении с предыдущим периодом выгорания топлива продолжают расти, следует заложить следующие загрузки до достижения максимальных температур.
А.4.9.4 Испытание надежности с естественным рабочим давлением
A) Общие данные
Испытательная конструкция должна состоять из испытательной топки, установленной на весах выгорания топлива и отвечающей требованиям к погрешности измерений в соответствии с А.3.
Выхлопные патрубки топки следует подключить к испытательному участку, показанному на рисунке А.12, соединительным элементом и теплоизолированной промежуточной деталью в соответствии с А.2.5 и эксплуатировать топку с естественным рабочим давлением.
Измерительный участок следует оснастить возможностью определения температуры газообразных отходов в соответствии с А.2.4.2, состава газообразных отходов в соответствии с А.2.4.3 и рабочего давления в соответствии с А.2.3.4.
Испытание проводят с закрытой(ми) дверцей(ами) топки и любым испытательным топливом, применяемым для эксплуатационных испытаний при номинальной теплопроизводительности в соответствии с А.4.7.
Испытание должно состоять:
- из одной операции по разжиганию и одного предварительного испытания;
- основного испытания.
Если топка оснащена термостатическим регулятором первичного воздуха, испытание проводят с находящимся в эксплуатации термостатическим регулятором, установленным для испытания в соответствии с А.4.9.4.б) и А.4.9.4.в).
Б) Операция разжигания и предварительное испытание
Начальное значение весов выгорания топлива регистрируют как массу испытательного сооружения (топка и испытательное дно и прочее) и компенсируют так, чтобы могли выдерживаться приведенные в А.1 погрешности измерения.
Топку заполняют достаточным количеством топлива для обеспечения зажигания топлива в соответствии с инструкцией изготовителя. Если топливо загорается хорошо, топку заполняют рассчитанным количеством испытательного топлива для проведения предварительного испытания.
При испытании нагревательных вставок для изразцовых или кафельных печей предварительное испытание для древесного топлива и торфобрикетов проводят с (50±10)%, для остальных видов топлива 33% выгорания топлива при номинальной теплопроводности. С таким выгоранием предварительное испытание проводят как минимум 2 ч до достижения основного жара. Значение записывают.
Предварительное испытание для древесного топлива и торфобрикетов проводят с (33±5)%, для остальных видов топлива - (25±5)% выгорания топлива при номинальной теплопроводности. С таким выгоранием предварительное испытание проводят как минимум 2 ч до достижения основного жара. Значение записывают. Если у топок с водоотводящими элементами конструкции предварительная температура составляет более 85°С, первичный воздух и/или расход воды уменьшают для достижения температуры ниже 85°С.
B) Испытание
Из топки удаляют золу. Ящик для золы опустошают и устанавливают на место. Регулятор первичного воздуха устанавливают в возможно малое положение, а регулятор вторичного воздуха устанавливают согласно руководству изготовителя по эксплуатации для используемого испытательного топлива. Взвешивают общую массу испытательной конструкции на весах выгорания топлива и регистрируют. Испытание начинают непосредственно после считывания и регистрации показаний весов выгорания топлива.
Топку заполняют рассчитанным количеством испытательного топлива в соответствии с А.4.2. Температуру и состав газообразных отходов измеряют и регистрируют в соответствии с А.4.4, статическое давление измеряют на измерительном участке. У топок с водоотводящими элементами конструкции измеряют и записывают температуру подачи, отвода и расхода воды в соответствии с А.4.5.
Топку эксплуатируют далее с установленными ранее настройками регулировки воздуха.
Испытание завершено, если основной жар достигнут и рабочее давление не упало ниже 3 Па, либо, если рабочее давление упало ниже 3 Па прежде, чем был достигнут основной жар, испытание должно быть завершено по истечении последующих 10 ч (в течение которых измеряют общее количество СО в газообразных отходах) после недостижения 3 Па.
Если спустя 12 ч после начала испытания основной жар не достигнут и рабочее давление не упало ниже 3 Па, из горящего слоя топлива на решетке удаляют золу, пламя должно гореть дальше до достижения основного жара.
Требования в соответствии с 5.4 выполнены, если рабочее давление в течение всего опыта не упало ниже 3 Па.
Если рабочее давление не упало ниже 3 Па либо если рабочее давление упало ниже 3 Па прежде, чем был достигнут основной жар, пламя должно продолжать без помех гореть следующие 10 ч и в это время измеряют общее количество СО в газообразных отходах. Требование согласно 5.4 также выполнено, если в течение следующих 10 ч рассчитанное в нормальном состоянии общее количество СО в газообразных отходах, рассчитанное в соответствии c А.6.2.7.в), не превысит 250 дм³.
Если огонь погас до достижения основного жара, испытание недействительно. Испытание следует повторить с другими установками воздуха для горения, чтобы добиться продолжения горения огня до достижения основного жара.
Установки регулятора воздуха для горения фиксируют (для руководства по эксплуатации).
А.4.9.5 Испытание давлением водоводных элементов конструкции
Топку со стороны подачи воды присоединяют к гидравлическому устройству, вырабатывающему как минимум вдвое большее рабочее давление, чем указано изготовителем. Неиспользуемые соединительные патрубки герметизируют. Топку испытывают двойным рабочим давлением в течение минимум 10 мин. Следует установить степень негерметичности и деформации всех водоводных элементов конструкции в ходе испытания.
А.4.9.6 Система термической защиты с контуром охлаждающей воды
A) Общие данные
Это испытание проводят только с топками с водоводными элементами конструкции, применяемыми в замкнутых системах и имеющих встроенную систему термической защиты с контуром охлаждающей воды как составную часть топки.
Это испытание должно состоять из двух частей:
- одной операции по разжиганию и одного предварительного испытания;
- основного испытания.
Топку следует подключить к циркуляции воды в соответствии с А.2.5.
Испытание проводят с закрытыми дверцами топки и любым испытательным топливом в соответствии с А.4.7.
Температура холодной воды, которая будет отводить лишнюю воду, должна составлять от 10°С-15°С, давление воды - (0,2±0,01) МПа.
Б) Операция разжигания и предварительное испытание
Включают вытяжку газообразных отходов, устанавливают необходимое рабочее давление в измерительном участке так, чтобы статическое давление в измерительном участке отклонялось от давления при испытаниях на надежность и в соответствии с 6.1 находилось в пределах от 0 до 2 Па.
Записывают исходное значение весов выгорания топлива под воздействием испытательной конструкции (топка и испытательное устройство).
Топку заполняют достаточным количеством топлива для обеспечения зажигания топлива в соответствии с инструкцией изготовителя. Если топливо загорается хорошо, топку заполняют рассчитанным количеством испытательного топлива для достижения предварительного испытания. После догрузки регистрируют значения весов выгоревшего топлива и массу загруженного топлива.
Устанавливают подаваемое рабочее давление для получения соответствующего статического давления в измерительном участке. Регулировочное устройство воздуха для сжигания устанавливают в положение, требуемое для достижения указанной номинальной теплопроизводительности необходимого режима эксплуатации. Расход воды через топку сокращают до минимума для обеспечения выполнения требований к средней температуре подачи в соответствии с А.2.5.
Во время предварительного испытания топку эксплуатируют со скоростью выгорания топлива, ведущей к указанной изготовителем номинальной теплопроизводительности, причем одновременно обеспечивают, чтобы в конце этого промежутка времени как минимум осталась масса основного жара. Термическая регулировка и система термической защиты с контуром охлаждающей воды работают либо готовы к работе. Во время предварительного испытания система термической защиты не должна быть включена.
Операцию разжигания и предварительное испытание завершают, когда весы выгоревшего топлива показывают, что масса основного жара, включая золу сгоревшего топлива, достигнута. Показания весов выгорания топлива регистрируют.
B) Испытание
Золу из топки удаляют, ящик для золы опустошают и устанавливают на место. Взвешивают общую массу испытательной конструкции на весах выгорания топлива и записывают.
Топку заполняют рассчитанным количеством испытательного топлива в соответствии с А.4.2. Рабочее давление не может отклоняться от требуемого значения в пределах от 0 до 2 Па. Термостат отключают, и все регулировочные устройства, за исключением растопочного, следует установить так, чтобы достичь максимальной теплопроизводительности. Функции системы термической защиты с контуром охлаждающей воды сохраняются. Расход воды устанавливают такой же, как при предварительном испытании.
С такими регулировками топку эксплуатируют далее, причем температуру отвода записывают.
Испытание заканчивают, либо когда открывается термический предохранитель стока, либо (если он не открывается) температура подачи превышает 105°С. Записывают, работает ли система термической защиты с контуром охлаждающей воды или нет. Записывают температуру подачи воды, если термический предохранитель стока работает.
А.4.9.7 Эксплуатация с открытой топочной камерой в соответствии с 2b, 2с; 3а, 3b, 3с (см. таблицу 1)
По завершении испытаний в соответствии с А.4.7 и А.8 рабочее давление следует установить на (6±1) Па. Топку заполняют испытуемым топливом массой Blf рассчитанной по формуле (1), и дверцы топочной камеры открывают.
Спустя минимум час после загрузки топлива следует наблюдать, не выходит ли топочный газ из топочной камеры.
Дополнительно, с помощью дымовых патронов или иными подходящими мерами, следует установить, не возникает ли на верхнем конце проема топочной камеры разрежение или не выходят ли газообразные отходы из топочной камеры.
Дополнительно во время испытаний с открытой топочной камерой следует наблюдать, не выходит ли жар из топочной камеры.
А.4.10 Испытание для определения расчетных значений теплосборника
А.4.10.1 Общие данные
Это испытание должно состоять из двух частей:
- операции разжигания, одного или нескольких предварительных испытаний;
- основного испытания.
Продолжительность предварительного испытания должна обеспечивать достижение нормальных условий эксплуатации и основного жара приблизительно через 10 минут.
Во время всего испытания следует наблюдать за статическим давлением и при необходимости регулировать требуемое рабочее давление, так чтобы удерживать статическое давление в пределах ±2 Па от параметров нормального рабочего давления по 6.1.3.
А.4.10.2 Операция разжигания и предварительное испытание
Включают вытяжку газообразных отходов и устанавливают такое требуемое рабочее давление, чтобы статическое давление в измерительном участке соответствовало нормальному давлению для топок в соответствии с 6.1.3.
Исходное значение весов выгорания топлива регистрируют. Топку заполняют достаточным количеством топлива для обеспечения зажигания топлива в соответствии с инструкцией изготовителя. Если топливо загорается хорошо, топку заполняют количеством испытательного топлива для проведения предварительного испытания приблизительно через 10 мин. После догрузки регистрируют значения весов выгоревшего топлива и массу загруженного топлива.
Устанавливают подаваемое рабочее давление для получения соответствующего статического давления в измерительном участке.
Регулировочное устройство воздуха для сжигания устанавливают в положение, требуемое для достижения необходимого для указанной номинальной теплопроизводительности режима эксплуатации.
Во время предварительного испытания топку эксплуатируют со скоростью выгорания топлива, ведущей к указанной изготовителем номинальной теплопроизводительности, причем одновременно обеспечивают, чтобы в конце этого промежутка времени как минимум осталась масса основного жара.
Операцию разжигания и предварительное испытание завершают, когда весы выгоревшего топлива показывают, что масса основного жара, включая золу сгоревшего топлива, достигнута. Показания весов выгорания топлива регистрируют.
А.4.10.3 Испытание
Если сжигают не древесное топливо, то золу с колосниковой решетки убирают, ящик для золы опустошают и вставляют на место. Взвешивают общую массу испытательной конструкции на весах выгорания топлива и записывают.
Топку заполняют количеством испытательного топлива в соответствии с данными изготовителя в инструкции. Временные испытания начинают незамедлительно после заполнения топки. Измеряют температуру и состав газообразных отходов и записывают в соответствии с А.2.4.
Температуру измеряют в такие промежутки времени, чтобы можно было обеспечить точную регистрацию достигнутых максимальных температур.
Температуру испытательной камеры и на конвекционных воздушных решетках измеряют либо непрерывно, либо через регулярные промежутки времени (но не более 1 мин), чтобы обеспечить регистрацию достигнутых максимальных температур. Температуру поверхности ручек управления, если они приводятся в действие без инструментов, и температуру в отсеке хранения топлива измеряют и регистрируют.
Испытание завершают, когда весы показывают, что масса основного жара, включая золу сгоревшего топлива, равна массе в конце предварительного испытания. При использовании иного топлива, чем древесное, колосниковую решетку освобождают от золы, ящик для золы опустошают и устанавливают на место, а горючие материалы подрешетного продукта для определения потерь тепла за счет сгоревшего подрешетного продукта сохраняют в соответствии с А.4.6. Показания весов выгорания топлива регистрируют. Записывают продолжительность испытаний в минутах.
А.5 Результаты испытаний
Для каждого используемого испытательного топлива следует записывать свойства, как они определены в В.2.2.
Для нагревательных вставок для изразцовых или оштукатуренных печей следует рассчитывать и регистрировать следующие значения номинальной теплопроводности как минимум из двух действительных испытаний в соответствии с А.6:
- средний коэффициент полезного действия;
- среднюю номинальную теплопроизводительность;
- средний выброс СО при 13% O2;
- теплопроизводительность для теплосборника.
Для всех остальных видов топок следует рассчитывать и регистрировать следующие значения номинальной теплопроводности как минимум из двух действительных испытаний в соответствии с А.6:
- средний коэффициент полезного действия;
- среднюю номинальную теплопроизводительность;
- среднюю теплоотдачу воде (только для водоводных элементов конструкции);
- среднюю теплоотдачу в помещение;
- средний выброс СО при 13% O2;
- среднюю температуру газообразных отходов.
Среднее значение рассчитанной как минимум из двух выдержанных испытаний теплопроизводительности не может быть меньше указанного изготовителем значения. Никакой действительный результат испытаний не может отклоняться от среднего значения более чем на 10%.
Результаты испытаний использованных при расчетах отдельных измерений и примененное для каждого испытания рабочее давление следует регистрировать.
Следует регистрировать общую теплопроизводительность и фактическую продолжительность испытания при номинальной теплопроизводительности. Если продолжительность испытаний на 15% длиннее или короче определенной в таблице 8 или больше указанной изготовителем минимальной продолжительности, то путем сравнительного подсчета следует определить, была ли теоретически достигнута требуемая минимальная продолжительность испытания при указанной изготовителем номинальной теплопроизводительности, или, наоборот, при минимальной продолжительности испытания - указанная изготовителем номинальная теплопроизводительность.
Следует указать полученную в результате расчетов продолжительность испытаний или рассчитанную заново номинальную теплопроизводительность.
Следует регистрировать температуру поверхности каждого элемента управления, действующего без инструментов, а также максимальную температуру стенок и дна испытательной камеры, максимальную температуру во встроенном накопителе топлива (если таковой имеется), а также максимальную температуру встраиваемых нагревательных устройств для изразцовых или оштукатуренных печей, температуру конвекционного воздуха на решетках.
Следует также зарегистрировать, были ли возможны показатели для малой нагрузки и повторной растопки. Следует также записать время повторной растопки.
Следует зарегистрировать, были ли выполнены требования к испытаниям надежности с естественным давлением в соответствии с 5.4.
Следует зарегистрировать, были ли выполнены требования к материалам, устройству и исполнению согласно разделу 4, выполнены ли инструкции изготовителя, требования согласно разделу 7 и маркировка, требования согласно разделу 8.
Примечание - Должны быть зарегистрированы фактические значения измерений размеров, толщины и др. вместе с дополнительными сертификатами.
А.6 Методы расчетов
Следует указать данные расчетов по мощности накопителя тепла в соответствии с А.4.10. Для расчета накопления тепла в данном случае используют данные испытаний согласно А.4.7. Следует записать температуру газообразных отходов непосредственно за калорифером (см. рисунок А.13), необходимые данные для расчетов потока массы газообразных отходов и рабочее давление в испытательном участке согласно рисунку А.13.
А.6.1 Использованные в уравнениях и формулах буквенные обозначения величин и единицы Использованные в уравнениях и формулах обозначения величин и единицы измерений приведены в таблице А.2.
Таблица А.2 - Обозначения величин и единицы измерений
| Обозначение | Определение | Единица измерения |
|---|---|---|
| A | Стехиометрическое содержание кислорода, приведенное к единице топлива | моль O2/ моль топлива |
| B | Масса сжигаемого за час испытательного топлива (на рабочую массу топлива) | кг/ч |
| b | Горючие компоненты в очаговом остатке, приведенные к массе остатка | % |
| C | Содержание углерода в испытательном топливе (на рабочую массу топлива) | % |
| СО | Содержание СО в сухих дымовых газах | % об. |
| CO2 | Содержание CO2 в сухих дымовых газах | % об. |
| Cp | Удельная теплоемкость воды | кДж/кг·°С |
| Cτ | Содержание углерода в очаговом остатке, относительно массы сожженного испытательного топлива (Приближение: Cτ=Rb/100) | % |
| Cpmd | Зависящая от температуры и состава газов удельная теплоемкость сухих дымовых газов при нормальных условиях | кДж/(°С·м³) |
| CpmH20 | Зависящая от температуры удельная теплоемкость воды при нормальных условиях | кДж/(°С·м³) |
| c | Содержание углерода в топливе (без воды и золы) | кг/кг |
| F | Масса топлива, сгоревшего за 10-часовой период испытания с учетом зольности топлива, но без учета горючего остатка в очаговом остатке | кг |
| H | Содержание водорода в испытательном топливе (на рабочую массу топлива) | % |
| Hu | Низшая теплота сгорания сжигаемого топлива | кДж/кг |
| h | Содержание водорода в топливе (без воды и золы) | кг/кг |
| Mw | Расход воды | кг/ч |
| m | Массовый расход дымовых газов | г/с |
| mh | Молярное содержание водорода | - |
| mo | Молярное содержание кислорода | - |
| ms | Молярное содержание серы | - |
| N | Повышение температуры воды в отопительном приборе | °С |
| η | КПД | % |
| O | Содержание кислорода в топливе | кг/кг |
| P | Теплопроизводительность | кВт |
| PSH | Теплопроизводительность по воздуху | кВт |
| Pw | Теплопроизводительность по воде | кВт |
| Qa | Потери тепла с дымовыми газами в пересчете на весовую единицу испытательного топлива | кДж/кг |
| Qb | Потери тепла от химического недожога в пересчете на весовую единицу испытательного топлива | кДж/кг |
| Qr | Тепловые потери от механического недожога в пересчете на весовую единицу испытательного топлива | кДж/кг |
| qa | Относительные потери тепла с дымовыми газами в пересчете на теплоту сгорания испытательного топлива (на рабочую массу топлива) | % |
| qb | Относительные потери тепла от химического недожога в пересчете на теплотворную способность испытательного топлива (на рабочую массу топлива) | % |
| qr | Относительные потери тепла от механического недожога в пересчете на теплотворную способность испытательного топлива (на рабочую массу топлива) | % |
| R | Очаговый остаток относительно массы сгоревшего испытательного топлива | % |
| s | Содержание серы в топливе | кг/кг |
| Tb | Минимальная (или указанная изготовителем) продолжительность горения | ч |
| ta | Температура дымовых газов | °С |
| VCOm | Объем СО | дм³ |
| W | Влажность сжигаемого испытательного топлива (на рабочую массу топлива) | % |
| tr | Температура воздуха в помещении | °С |
А.6.2 Формулы
А.6.2.1 Потери и коэффициент полезного действия
Потери определяют из средних значений температуры газообразных отходов и помещения, состава газообразных отходов и компонентов подрешетного продукта.
КПД η определяют из этих потерь по формуле
, (A.3)
A) Потери тепла в газообразных отходах вычисляют по формулам
, (A.4)
, (A.5)
Б) Химические потери в газообразных отходах вычисляют по формулам:
, (A.6)
, (A.7)
B) Потери тепла из-за сгоревшего в подрешетном продукте вычисляют по формулам:
, (A.8)
, (A.9)
А.6.2.2 Общая теплопроизводительность
Общую теплопроизводительность P рассчитывают из массы потребляемого за час топлива, теплоты сгорания испытательного топлива и КПД по формуле
, (A.10)
А.6.2.3 Теплопроизводительность
Теплопроизводительность PW рассчитывают из расхода воды, повышения температуры и удельной теплоемкости воды по формуле
, (A.11)
А.6.2.4 Теплопроизводительность в помещении
Теплопроизводительность в помещении PSH (разница между общей теплопроизводительностью и теплопроизводительностью воды) вычисляют по формуле
, (A.12)
А.6.2.5 Поток массы газообразных отходов
Поток массы газообразных отходов m приблизительно вычисляют из содержания CO2 в газообразных отходах и специальных данных топлива по формуле
, (A.13)
А.6.2.6 Содержание СО при 13% O2
Средние значения для долей газообразных отходов, например кислорода (O2), диоксида углерода (CO2) и оксида углерода (СО), на протяжении испытания могут быть рассчитаны как допустимое приблизительное полученных измерительными приборами значений.
При такой методике расчетов средние значения составных частей, взвешенных в течение не всей продолжительности испытаний, поскольку поток газообразных отходов постоянен и ошибка в расчетах может быть принята как незначительная.
Содержание СО следует рассчитывать следующим образом:
a) среднее значение оксида углерода (Ocp) следует рассчитывать как среднее значение всех данных СО измерительных приборов на всем протяжении испытаний;
b) среднее содержание СО пересчитывают по следующей формуле на твердое отношение O2 в газообразных отходах:
, (A.14)
, (A.15)
В настоящем стандарте следует применять нормированное содержание кислорода (O2норм) в газообразных отходах с 13%.
Значения CO2max рассчитывают в соответствии с А.6.2.8. Если СО измеряют в тысячных долях:
, (A.16)
если СО рассчитывают в процентах (Vol.-%):
, (A.17)
где dCO - плотность оксида углерода в нормальных условиях [dCO=1,25 кг/м³n].
А.6.2.7 Удельная теплоемкость продуктов горения
А) Удельная теплоемкость сухих газообразных отходов при нормальных условиях (Cpmd)
Удельную теплоемкость сухих газообразных отходов при нормальных условиях (Cpmd) в топочном газе рассчитывают по формуле
, (A.18)
Б) Удельная теплоемкость воды (CpmH20)
Удельную теплоемкость воды CpmH20 в топочном газе рассчитывают по формуле
, (A.19)
А.6.2.8 Объем СО (испытание надежности) в нормальном состоянии (VCOn)
Объем СО в нормальном состоянии, измеряемый в течение 10-часового опыта при испытании надежности с естественным давлением, рассчитывают по формуле
, (A.20)
А.6.2.9 Расчет CO2max
Используемые в формуле (А.15) значения рассчитывают по формуле
, (A.21)
Значения A и ms из формулы (А.21) рассчитывают по следующим формулам:
, (A.22)
, (A.23)
где
, (A.24)
, (A.25)
Примечание - Для этого расчета требуется элементарный состав топлива, так чтобы были известны содержание углерода, водорода, серы и кислорода без воды и золы.
А.7 Акт испытаний
Акт испытаний должен быть пронумерован и содержать результаты испытаний, всю дополнительную информацию и как минимум следующие сведения проведенного с топкой объема испытаний:
a) наименование и адрес изготовителя топок;
b) наименование, серийный номер и описание топки;
c) данные о том, выполнены ли или нет требования к материалам, устройству и исполнению в соответствии с разделом 4, подкрепленные фактическими результатами измерений размеров, толщин и пр., вместе с годными сертификатами;
d) указание о том, выполнены ли требования безопасности в соответствии с разделом 4 и требования к производительности в соответствии с разделом 6, подкрепленные результатами испытаний в соответствии с А.5.
e) данные о том, соответствуют ли инструкции по установке и обслуживанию требованиям раздела 7;
f) копия данных на табличке прибора и указание о соответствии информации на табличке требованиям раздела 8;
g) наименование и адрес испытательной лаборатории;
h) шифр акта испытаний.
i) дату выдачи акта;
j) подпись и разборчивую фамилию ответственного за содержание акта;
k) анализы и свойства испытательных материалов, использованных при испытаниях.
A - топка; B - весовой помост; C - днище; D - боковая стенка; E - соединительный элемент; G - измерительный участок; H - регулируемая часть трубы; J - регулируемое сужающее устройство; K - вентилятор; L - выпуск в атмосферу; S - переходное устройство (прямое)
Рисунок А.1 - Пример установки топки с вертикальными выхлопными патрубками в испытательной конструкции
A - топка; G - измерительный участок; B - весовой помост; H - регулируемая часть трубы; C - днище; J - регулируемое сужающее устройство; D - боковая стенка; K - вентилятор; E - соединительный элемент; L - выпуск в атмосферу; F - переходное устройство
Рисунок А.2 - Пример установки топки с горизонтальными выхлопными патрубками в испытательной конструкции
A - осевая линия соединительного элемента; B - вставки; C - задняя стенка; D - пол испытуемого угла; E - боковая стена
Рисунок А.3 - Вид спереди испытательного уголка с общим расположением боковых стенок и пола
A - вид спереди; B - соединительная труба; C - изоляционный материал (150±5) мм вокруг соединительной трубы; D - аналогично конструкции на рисунке А.3; E - вид сверху
Рисунок А.4 - Детали вставки для задней стенки испытательного уголка
A - клей; B - черная краска
Рисунок А.5 - Исполнение испытательного уголка в разрезе
Рисунок А.6 - Вид сверху пола и стенок испытательного угла с расположением измерительных точек размеров в миллиметрах
A - стенка испытательного угла
Рисунок А.7 - Вид спереди пола и стенок испытательного угла с расположением точек измерения
G - измерительный участок; M - теплоизоляция; N - точки измерения тяги; Q - точки измерения состава дымовых газов и температуры; R - фланец; 1 - вход для измерительного датчика; 2 - выход для продуктов сгорания
Рисунок А.8 - Исполнение и общее расположение испытательного участка
Примечание - Размеры в миллиметрах с допуском ±1 мм, за исключением размеров, определенных иначе.
D - длина измерительного участка; d - диаметр патрубка для дымовых газов
Рисунок А.9 - Детали и размеры измерительного участка для подключения вертикального дымохода
| Диаметр вытяжного патрубка Ø, мм | d, мм | D, мм |
|---|---|---|
| Ø ≤ 180 | 150 | 750 |
| 180 < Ø ≤ 250 | 200 | 1000 |
| Ø >250 | 300 | 1000 |
Примечание - Размеры в миллиметрах с допуском ±1 мм, за исключением размеров, определенных иначе.
D - длина измерительного участка; d - диаметр патрубка для дымовых газов
Рисунок А.10 - Детали и размеры измерительного участка для горизонтального подключения
| Диаметр вытяжного патрубка Ø, мм | d, мм | D, мм |
|---|---|---|
| Ø ≤ 180 | 150 | 750 |
| 180 < Ø ≤ 200 | 200 | 1000 |
| Ø >250 | 300 | 1000 |
A - топка с водоводными элементами конструкции; B - измеритель объемного расхода; C - дроссельная заслонка; D - редукционный клапан; E - запорный клапан; F - шкала платформенных весов контроля выгорания топлива; G - циркуляционный насос; H - стальной ящик, изолированный 120 мм слоем минеральной ваты или заполненный кусочками пробки; J - предохранительное устройство
Для систем находящихся под давлением:
K - предохранительное сливное устройство с термореле; L - предохранительный клапан; M - расширительный бак; N - гибкое соединение; P - слив
Рисунок А.11 - Пример испытательной конструкции для топок с циркуляцией воды
Примечание - Размеры в миллиметрах с допуском ±1 мм, за исключением размеров, определенных иначе.
Рисунок А.12 - Размеры измерительного участка для испытаний безопасности при естественной тяге
| D,мм | d,мм | L, мм |
|---|---|---|
| 750 | 150 | 2650 |
| 1000 | 200 | 2400 |
| 1500 | 300 | 1900 |
| Примечание - Допуски, если не указано иное, ±1 мм. | ||
A - калорифер; B - сопряженный газоход топочного газа; C - труба топочного газа; D - соединительный элемент; E - защита от излучения (перегородка); F - испытательная камера; G - основание; H - измерительный участок;
1 - измерение выгорания топлива; 2 - измерение температуры на выходе калорифера; 3 - измерение температуры на входе сопряженного газохода топочного газа; 4 - измерение температуры на выходе сопряженной поверхности нагрева (выхлопной патрубок); 5 - измерение температуры газообразных отходов и компонентов газообразных отходов; 6 - измерение рабочего давления; 7 - измерение температуры помещения
Рисунок А.13 - Испытательная конструкция для нагревательных испытаний нагревательных вставок для изразцовых и кафельных печей
Примечание - Минимальное расстояние:
a) между нагревательным встраиваемым устройством и стенкой испытательной камеры либо защита от излучения в соответствии со специальными правилами или данными производителя;
b) между сопряженной поверхностью нагрева и защитным кожухом или теплоизоляцией: в соответствии со специальными правилами или данными производителя;
c) переменная ширина решетки конвекционного воздуха;
d) измерительная плата.
A - незапираемая решетка конвекционного воздуха; B - испытательное основание или стенка; C - теплоизоляция; D - стенка испытательной камеры, имитация изразцовой (кафельной) стенки λ=(0,8+0,1) Вт/м·К при 400°С; E - черный защитный кожух; F - рама ниши; G - измерительная плата для измерения температуры конвекционного воздуха; H - защита от излучения (перегородка); I - выход к измерительному участку
Рисунок А.14 - Измерительная камера для нагревательных вставок для изразцовых или оштукатуренных печей
A - конвекционный воздух топки; B - топка; C - облицовка; D - воздушная решетка; E - перекрытие; G - стенка испытательного уголка; H - соединение с измерительным участком; a - точки измерения температуры; b - расстояние до горючих материалов по данным изготовителя
Рисунок А.15 - Образец испытательной установки со стенками и перекрытием
Приложение В
(обязательное)
Испытательное и рекомендованное топливо
В.1 Общие данные
Стандартизированные испытательные виды топлива с их различными свойствами, согласно таблице В.1, представляющие, в свою очередь, различные сорта общедоступных видов топлива, следует применять в качестве соответствующего испытательного топлива, если тепловые испытания топки проводят в соответствии с требованиями настоящего стандарта к производительности.
Выбор, подготовку и анализ испытательного топлива следует осуществлять в соответствии с описанными в В.2 методами.
Как определено в 7.2, изготовитель топок ответственен за указание типов и сортов общедоступного топлива, рекомендуемых руководствами по эксплуатации. Для эталонных целей таблица В.2 содержит список общедоступных видов топлива для каждого испытательного топлива, а также отдельные типичные свойства. Проверка пригодности рекомендуемого топлива описана в В.3.
В.2 Испытательное топливо
В.2.1 Выбор испытательного топлива
Основываясь на количестве стандартных видов топлива, рекомендуемых производителями топок в руководствах по эксплуатации, испытательная лаборатория должна выбрать из таблицы В.1 подходящее(ие) топливо (виды топлива), соответствующее(ие) стандартным видам топлива. Определение гранулометрического состава испытательного топлива должно проводиться в соответствии с положениями изготовителя топок в руководстве по эксплуатации.
В.2.2 Хранение, подготовка и анализ
Каждая партия испытательного топлива должна храниться закрытой, а перед употреблением твердое минеральное топливо требуется просеивать, чтобы убедиться, что доли фракций избыточной и недостаточной крупности составляют не более 5% веса.
При взятии образцов для проб согласно соответствующим испытательным методам и таблицам В.1 и В.2 каждая партия топлива должна удовлетворять приведенным в таблице В.1 спецификациям.
Если измеренное содержание влаги превышает указанное в таблице В.1, топливо следует высушить на воздухе пока содержание влаги не придет в соответствие со спецификациями.
Испытательная лаборатория несет ответственность за обеспечение соответствия свойств применяемого испытательного топлива приведенным в таблице В.1 спецификациям испытательного топлива.
Примечание - Анализ может быть гарантирован сертификатом поставщика о проведении анализа.
Анализ и спецификацию применяемого(ых) вида(ов) топлива следует указать в акте испытаний топки.
В.3 Испытания рекомендуемого топлива
В.3.1 Основание для испытаний
Испытание рекомендуемого топлива следует проводить со стандартной топкой, предварительно испытанной и выбранной испытательной лабораторией как представляющей класс и тип топок. Выбранную топку следует установить в соответствии с приведенными в А.4 как годную для класса и типа методами установки и с приведенными в А.1-А.3 с испытательными и измерительными устройствами.
Степень проводимого испытания зависит от того, находится ли топливо в рамках стандартных спецификаций топлива таблицы В.2 и рассматривается ли испытательное топливо как правильно репрезентативное согласно таблице В.1 или нет. Процесс выбора проводимых испытаний следует осуществлять так, как указано в диаграмме рисунка В.1, а методы и критерии испытания должны соответствовать описанному в В.3.2.
В.3.2 Методы и критерии испытания
Если рекомендуемое стандартное топливо представлено испытательным топливом в таблице В.1 и значения анализа находятся в диапазоне названного в В.2 топлива, его следует испытывать согласно методикам для номинальной теплопроизводительности и длительности горения или удержания жара, изложенным в А.4.7 и А.4.8, как годное для топок этого класса и этого типа. Для проведения ограниченных испытаний и выдерживания критериев действует следующее:
- номинальная теплопроизводительность согласно А.4.7;
- номинальная теплопроизводительность минимум 95% названной производителем и подтвержденная испытанием с испытательным топливом;
- общий КПД не ниже минимального по данным изготовителя, согласно 6.4.2 или 6.4.3;
- продолжительность испытаний - не менее 95% продолжительности, указанной в 6.1;
- выброс СО не превышает указанной изготовителем в 6.5 границы;
- должно отвечать требованиям к температуре относительно безопасного расстояния до горючих материалов согласно 5.2.
Испытание непрерывного горения, удержания тепла и повторной растопки в соответствии с А.4.8:
- минимальная продолжительность не может быть меньше указанной в таблице 11 или рекомендованной изготовителем большей продолжительности;
- должно быть возможным после испытания непрерывного горения и удержания жара вновь растопить топку.
Если новое стандартное общедоступное топливо технически не представлено приведенным в таблице В.1 типом испытательного топлива, или его анализ находится вне диапазона приведенных в таблице В.2 общедоступных видов топлива, либо его характер и свойства таковы, что его параметры не могут быть предварительно названы, исходя из данных или анализа, топливо следует проверить полностью. Топливо следует проверить прошедшей предварительную проверку соответствия образцу стандартной топкой(ами), выбранной в качестве репрезентативной для класса и/или типа топок, в которой топливо должно сгорать так, чтобы подтвердить приведенные в 5.2, 5.3, 5.5 и 5.6 параметрические требования.
Примечание - Эксплуатационные испытания для определения годности рекомендуемого топлива для специальных топок могут быть при необходимости проведены изготовителем топки или независимой испытательной организацией.
Таблица В.1 - Технические характеристики испытательного топлива
| Виды коммерчески доступного топлива | Антрацит | Кокс | Низкоте-мперату-рный кокс | Брикеты для закрытых топок | Брикеты для открытых топок | Битум-ный уголь | Буроуго-льные брикеты | Торфоб-рикеты | Дрова |
| Наименование испытательного топлива | А | В | С | D | Е | F | G | Н | Бук, береза, граб |
| Влажность (на рабочую массу топлива) | <5% | <5% | <5% | <5% | <5% | (8±2,5)% | (18,5±2)% | (11±2)% | (16±4)% |
| Зольность (на рабочую массу топлива) | (5±2)% | (7±2)% | (7±2)% | (8±3)% | (5±2)% | (6±2)% | <6% | <4% | <1% |
| Летучие компоненты (сухие, без золы) | <14% | <2% | (8±2)% | <13% | <18% | >30% | <55% | (68±3)% | (84±4)% |
| Содержание водорода (на рабочую массу топлива) | (4±1)% | <0,5% | <3% | <4% | <4% | (4±1)% | (5,2±0,7)% | (5±1)% | |
| Углерод (на рабочую массу топлива) | (82±5)% | (90±5)% | (78±3)% | (82±5)% | (80±5)% | (72±5)% | (50-55)% | (48,5±4,5)% | (40±5)% |
| Сера (на рабочую массу топлива) | <1% | <1,4% | <2% | <1,8% | <1,8% | ≤2% | ≤1% | ≤0,3% | <0,1% |
| Удельная теплота сгорания (на рабочую массу топлива) | >28980 кДж/кг | >26630 кДж/кг | >28500 кДж/кг | >29690 кДж/кг | >29690 кДж/кг | >26500 кДж/кг | ≤21000кДж/кг | >17000кДж/кг | Huw=(Huw(100-Вт)-2,44 Вт)/100 |
| Размер, длина | Стандар-тный размер по инструк-циям изготови-теля* | Стандар-тный размер по инструк-циям изготови-теля* | Стандар-тный размер по инструк-циям изготови-теля* | Стандар-тный размер по инструк-циям изготови-теля* | Стандар-тный размер по инструк-циям изготови-теля* | Стандар-тный размер по инструк-циям изготови-теля* | Стандар-тный размер по инструк-циям изготови-теля* | Стандар-тный размер по инструк-циям изготови-теля* | Стандар-тный размер по инструк-циям изготови-теля* |
| Спекаемость | - | - | - | - | - | согласно инструк-циям изготови-теля | - | - | - |
| * В испытательном топливе допускается не более 5% избыточной и пониженной крупности. | |||||||||
| Примечание - Некоторые страны имеют национальные определения относительно типа и состава топлива (например, содержание серы), которые должны исполняться в этих странах. | |||||||||
Таблица В.2 - Технические характеристики типового коммерческого топлива
| Виды коммерчески доступного топлива | Антра-цит | Низкоте-мпера-турный кокс | Кокс | Брикеты для откры-тых топок | Брикеты для закры-тых топок | Битум-ный уголь | Буроуго-льные брикеты | Торфо-брикеты | Дрова | Брикеты из необра-ботанной древе-сины (древе-сные брикеты) |
| Влажность (на рабочую массу топлива) | 3%-6% | 1%-16% | 1%-16% | <14% | <14% | 3%-12% | 15%-22% | 9%-14% | 12%-25% | <12% |
| Зольность (на рабочую массу топлива) | 3%-14% | 4%-10% | 4%-15% | 3%-8% | 4%-12% | 2%-8% | 1%-12% | <6% | <1,5% | <1,5% |
| Летучие компоненты (сухие, без золы) | 3%-14% | 6%-12% | <2,0% | 10%-18% | 5%-17% | 20%-45% | 51%-62% | 63%-73% | 80%-88% | 80%-88% |
| Содержание водорода (на рабочую массу топлива) | 2%-5% | <3% | <0,5% | 2%-4% | 2%-4% | 4%-5% | 3%-4% | 4,5%-5,8% | 4%-7% | 5,0%-6,5% |
| Углерод (на рабочую массу топлива) | 80%-90% | 75%-85% | 75%-95% | 65%-85% | 70%-90% | 50%-80% | 50%-55% | 44%-53% | 35%-45% | 40%-50% |
| Сера (на рабочую массу топлива) | <1,8% | <1,8% | <1,8% | <1,8% | <1,8% | 0,8%-2,1% | 0,2%-3,5% | <0,3% | <0,1% | <0,1% |
| Удельная теплота сгорания (на рабочую массу топлива) | 29310-33000 кДж/кг | 26000-30000 кДж/кг | 25100-29000 кДж/кг | 26000-32000 кДж/кг | 27000-32300 кДж/кг | 2250031000 кДж/кг | 18000-21000 кДж/кг | 16800-19300 кДж/кг | 17000-20000 кДж/кг | 17500-19500 кДж/кг |
| Размер, длина | (3-80) мм | (10-80) мм | (9,5-90) мм | (20-140) г | (20-140) г | (75-130) мм | (50-100) мм или (155-182) мм | Брикеты, комки | - | - |
| Спекаемость | - | - | - | - | - | 0-9 | - | - | - | - |
| Длина | - | - | - | - | - | - | - | - | (0,2-1,0) м | - |
| Наименование используемого топлива | А | С | В | Е | D | F | G | Н | Бук, береза или граб | Бук, береза или граб |
| Примечание - Некоторые страны имеют национальные определения относительно типа и состава топлива (например, содержание серы), которые должны исполняться в этих странах. | ||||||||||
Приложение ДА
(справочное)
Положения настоящего стандарта по реализации ТР ТС 010/2011 "О безопасности машин и оборудования"
ДА.1 Область применения и существенные свойства
Настоящий стандарт разработан в рамках межгосударственной стандартизации.
Приведенные требования в данном приложении настоящего стандарта соответствуют требованиям ТР ТС 010/2011.
Соблюдение данных разделов отвечает требованиям пригодности встраиваемых устройств и открытых каминов для твердого топлива, сгруппированных в этом приложении для предусмотренной цели использования. Следует установить доступ к информации относительно знака ЕАС.
ПРЕДУПРЕЖДЕНИЕ: Прочие требования ТР ТС, не касающиеся пригодности для предусмотренной цели использования, могут быть применимы к встраиваемым устройствам и открытым каминам для твердого топлива, если они отвечают области применения настоящего стандарта.
Примечания
1. Дополнительно к особым положениям настоящего стандарта для опасных веществ, для продукции, подпадающей под этот стандарт, могут действовать иные требования (например, введенные в действие европейские законодательные акты и национальные правовые и административные предписания). Для соблюдения ТР ТС "О безопасности машин и оборудования" эти требования также должны выполняться в определенных случаях.
2. Банк информационных данных по отдельным государственным предписаниям по опасным веществам доступен на веб-сайте по строительной отрасли под именем "ЕВРОПА".
Доступ: http://europa.eu.int/comm/enterprise/construction/internal/dangsub/dangmain/htm.
Настоящее приложение имеет область применения аналогичную разделу 1 настоящего стандарта и определенную в таблице ДА.1. Он определяет условия маркировки знаком ЕАС для нижеследующей цели использования встраиваемых устройств, включая открытые камины, и действующие существенные положения (см. таблицу ДА.1) и показывает соответствующие разделы.
Таблица ДА.1 - Существенные положения
| Важные характеристики | Положения настоящего и других европейских стандартов | Уровни и/или классы | Примечания |
| Пожарная безопасность | 4.2, 4.3, 4.7, 4.8, 4.10, 4.11, 4.15, 5.2, 5.5, 5.6, 5.9, 5.10, 6.11 | - | |
| Выброс продуктов горения | 4.2, 4.3, 4.7, 4.8, 4.9, 4.14, 5.1, 5.4, 5.5, 6.2, 6.3 | - | Результаты опытов по выбросу СО с предельным значением <1,0% |
| Высвобождение опасных веществ | ДА.1 | - | - |
| Температура поверхности | 4.2, 4.13, 5.2, 5.3, 5.6, 5.10 | - | - |
| Электрическая безопасность | 5.9 | 0151 | 0151 |
| Температура газообразных отходов | 6.2 | - | - |
| Максимальное рабочее давление (в случае, если топки оснащены водоводными элементами) | 4.2, 5.7, 5.8 | ||
| Механическая прочность (для установки вытяжки газообразных отходов) | 4.2, 4.3 | - | - |
| Теплопроизводительность/ энергоэффективность | 6.1, 6.4-6.10, 6.12 | Результаты опытов для КПД с предельным значением >75% для изразцовых или оштукатуренных печей либо | |
| Примечания 1 Изделие - встраиваемые устройства, включая открытые камины для твердых видов топлива, в соответствии с областью применения настоящего стандарта. 2 Цель применения - обогрев помещений в зданиях с возможностью нагрева и приготовления технической воды. | |||
Требование к определенному свойству не действует в тех странах-участницах, в которых отсутствуют регулирующие положения этих свойств для предусмотренной цели использования. В этом случае изготовители, намеренные пустить свою продукцию в оборот в этих странах, не обязаны определять или декларировать параметры своей продукции относительно соответствующих характеристик и в информации, дополняющей знак ЕАС (см. ДА.3), могут использовать опцию "технические параметры не определены". Эту опцию не разрешается применять в случае, если для этих характеристик предусмотрены предельные значения.
ДА.2 Процедура документального подтверждения соответствия встраиваемых устройств и открытых каминов для твердого топлива
ДА.2.1 Система документального подтверждения соответствия
Система документального подтверждения соответствия для встраиваемых элементов и открытых каминов для твердых видов топлива, приведенная в таблице ДА.1 в соответствии с ТР ТС 010/2011, приведена в таблице ДА.2 для предусмотренной цели применения и важных уровней и классов.
Таблица ДА.2 - Система документального подтверждения соответствия
| Изделие | Цель использования | Уровни или классы | Система документального подтверждения соответствия |
|---|---|---|---|
| Встраиваемые устройства, включая открытые камины для твердого топлива | Обогрев помещений с возможным нагревом сетевой и технической воды | - | Декларирование |
Документальное подтверждение соответствия встраиваемых элементов, включая открытые камины для твердого топлива, в таблице ДА.1 осуществляется в соответствии с приведенными в таблице ДА.3 методиками испытаний соответствия применением указанных там положений настоящего стандарта.
Таблица ДА.3 - Распределение задач при испытаниях соответствия (для обогрева помещений в зданиях с возможностью нагрева сетевой и технической воды для декларирования)
| Задачи | Содержание задач | Проверка действующих положений о соответствии | |
|---|---|---|---|
| Задача производителя | Заводской контроль качества продукции | Технические данные по всем важным характеристикам в таблице ДА.1 | 9.3 |
| Контроль в процессе производства | Все остальные важные характеристики в таблице ДА.1, не проверенные нотифицированным органом, например, нижеприведенные | 9.2 | |
| Задачи нотифицированного контрольного органа | Контроль в процессе производства | Пожарная безопасность, выброс продуктов сгорания, температура поверхности, теплопроизводительность/ энергоэффективность, высвобождение опасных веществ | 9.2 |
ДА.2.2 Сертификат ЕАС и заявление о соответствии
Если положения данного приложения выполнены, изготовитель или его представитель, проживающий на территории Таможенного союза, должен оформить и сохранять заявление о соответствии, позволяющее нанесение знака ЕАС. Это заявление включает:
- наименование и адрес изготовителя или его уполномоченного, проживающего на территории Таможенного союза, и место изготовления;
- описание продукта (тип, торговое наименование) и копию данных, дополняющих маркировку знаком ЕАС;
- предписания, которым отвечает изделие (например, приложение ДА настоящего стандарта);
- особые положения для применения изделия (например, в определенных условиях);
- наименование и адрес (или кодовое обозначение) сертифицированного контрольного органа;
- фамилию и должность лица, уполномоченного подписать заявление от имени производителя или его уполномоченного.
Вышеназванное заявление предоставляется на языке(ах) страны-участника, где изделие находит применение.
ДА.3 Маркировка знаком ЕАС и прикрепление табличек
Изготовитель или его уполномоченный, проживающий на территории Таможенного союза, несет ответственность за маркировку знаком ЕАС. Символ ЕАС должен соответствовать ТР ТС 010/2011 "О безопасности машин и оборудования" и содержаться на встраиваемом устройстве либо открытом камине или (если это невозможно), на табличке на приборе или на сопроводительной документации (например, на инструкции по эксплуатации). Наряду с символом ЕАС должны быть отмечены следующая информация и данные:
- наименование или товарный знак и зарегистрированный адрес производителя;
- последние две цифры года нанесения маркировки;
- номер документального подтверждения соответствия или свидетельство заводского контроля качества продукции (в определенных случаях);
- обозначение настоящего стандарта;
- описание изделия: номер модели, материалы, размеры и предусматриваемая цель использования;
- информация о важных характеристиках в таблице ДА.1, должны быть приведены следующим образом:
- достигнутые значения и, если важно, уровни или классы (включая невыполненные требования, если требуется) для подтверждения всех важных характеристик в примечаниях к таблице ДА.1;
- "параметр не установлен" для свойств, которых это касается; в качестве альтернативы - унифицированное наименование, раскрывающее некоторые или все определяющие свойства (если наименование охватывает только некоторые характерные свойства, необходимо добавить параметры для иных свойств, чем вышеприведенные). В первую очередь должна быть указана следующая информация:
- рекомендованное топливо;
- расстояние до горючих веществ;
- выброс СО в продуктах горения (результаты опытов <1,0%);
- в определенных случаях - максимальное рабочее давление;
- температура газообразных отходов;
- тепловая нагрузка;
- энергоэффективность (результаты опытов, >75% встраиваемых устройств для изразцовых или оштукатуренных печей или 30% для всех остальных типов топок).
Опцию "параметр не установлен" не разрешается применять в случае, если для этих характеристик предусмотрены предельные значения. Эта опция, напротив, может применяться, если свойство для одной определенной цели использования не является предметом законодательных требований страны назначения ЕАС. Рисунок ДА.1 содержит пример данных, которые должны содержаться на изделии, табличке прибора, упаковке и/или в сопроводительной документации к системе.
В дополнение к вышеприведенным специальным данным по опасным веществам к изделию следует, если требуется и в подходящей форме, приложить документацию, в которой приводятся все дальнейшие правовые предписания по опасным веществам, выполнение которых необходимо, а также всю информацию, необходимую на основании этих законодательных положений.
Примечание - Межгосударственные правовые предписания без национальных отклонений приводить не требуется.
Рисунок ДА.1 - Образец данных маркировки знаком ЕАС
Библиография
[1] EN 10027-2:1992 Designation systems for steels. Steel numbers (Стали. Системы обозначения. Часть 2. Система нумерации)
[2] EN 10025-1:2004 Hot rolled products of structural steels. General technical delivery conditions (Изделия горячекатаные из конструкционной стали. Часть 1. Общие технические условия поставки)
[3] EN 10028-2:2009 Flat products made of steels for pressure purposes. Non-alloy and alloy steels with specified elevated temperature properties (Прокат плоский стальной для работы под давлением. Часть 2. Нелегированные и легированные стали с заданными характеристиками при повышенной температуре)
[4] EN 10120:2008 Steel sheet and strip for welded gas cylinders (Листы и полосы стальные для сварных газовых баллонов)
[5] EN 10088-2:2005 Stainless steels. Technical delivery conditions for sheet/plate and strip of corrosion resisting steels for general purposes (Стали нержавеющие. Часть 2. Технические условия поставки листовой и полосовой стали, стойкой к коррозии общего назначения)
[6] EN 10111:2008 Continuously hot rolled low carbon steel sheet and strip for cold forming - Technical delivery conditions (Листы и полосы из низкоуглеродистой стали, полученные непрерывной горячей прокаткой, для холодной гибки. Технические условия поставки)
[7] EN 10029:2010 Hot-rolled steel plates 3 mm thick or above - Tolerances on dimensions and shape (Листы стальные горячекатаные толщиной 3 мм и более. Допуски на размеры и форму)
[8] EN 50165:1997 Electrical equipment of non-electric appliances for household and similar purposes - Safety requirements (Электрооборудование неэлектрических приборов бытового и аналогичного назначения. Требования безопасности)
[9] ISO 9001:2008 Quality management systems - Requirements (Системы менеджмента качества. Требования)
[10] ISO 2859:1999 (все части) Sampling procedures for inspection by attributes (Процедуры выборочного контроля по качественным признакам)